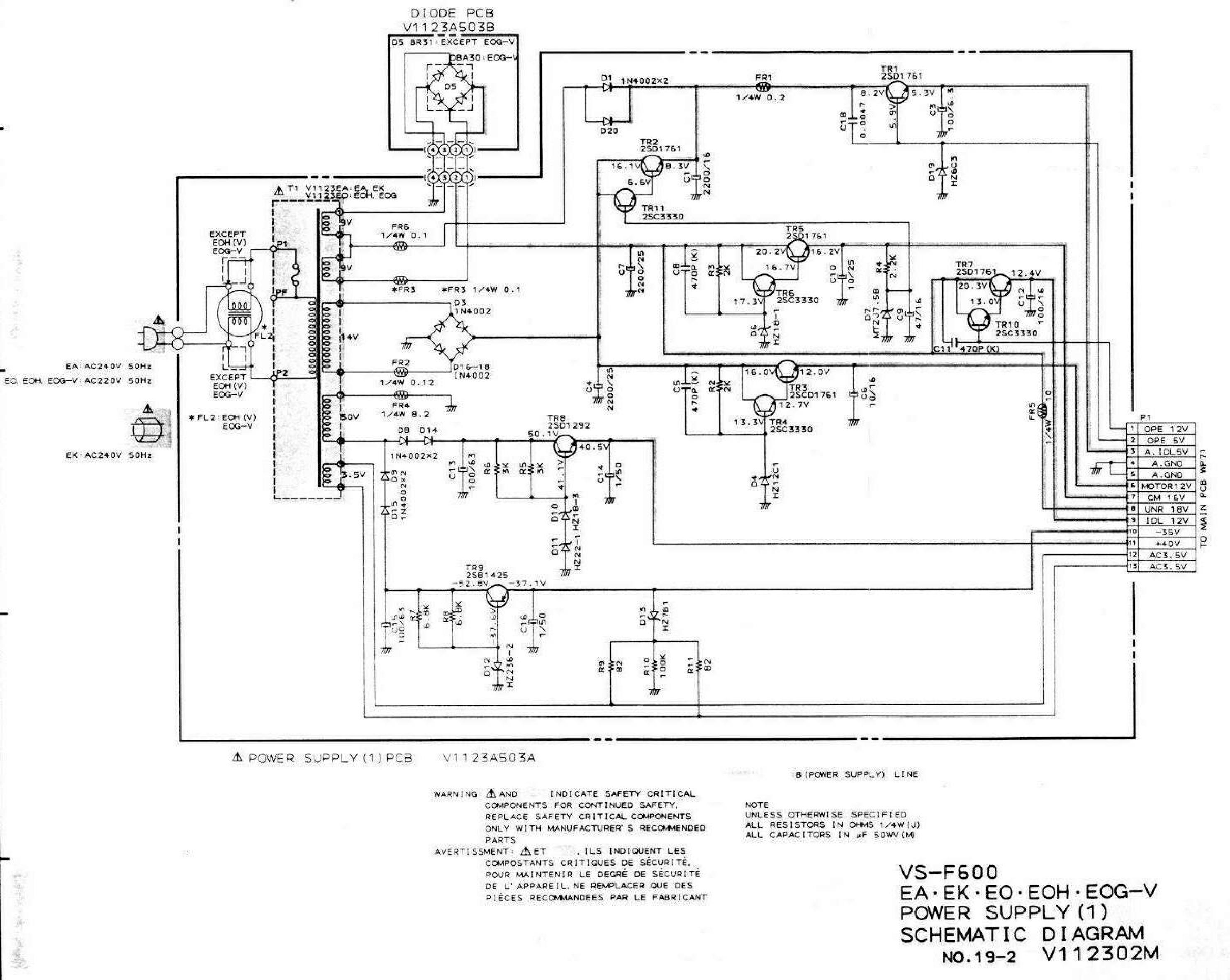
Mattia0201 Inserito: 6 settembre 2021 Segnala Inserito: 6 settembre 2021 Buongiorno a tutti, vi scrivo per avere un aiuto per decifrare lo schema di un alimentatore multi tensione di un lettore VHS della Akai che ho comprato su Ebay tempo fa come funzionante, ma è durato 30 secondi, poi è morto. Ho subito controllato l'alimentatore e dopo aver sostituito tutti i condensatori con esr assurde di addirittura 150ohm, delle resistenze sbruciacchiate e un diodo zener, le tensioni sono tornate, tranne 3. Si chiamano sullo schema OPE12, OPE5 e IDL12. Misurando con il tester noto che non ho tensione sul secondo piedino C18 collegato sulla base di TR1e situazione analoga per C11 che non ha tensione sul secondo piedino sulla base di tr10. Questi condensatori li ho cambiati 2 volte con dei nuovi, ma non cambia nulla. Vorrei che mi aiutaste a capire come funzionano le parti di circuito che generano le tensioni OPE12, OPE5, IDL12 per poi riuscire a ripararlo completamente. Vi allego lo chema elettrico. Grazie.
patatino59 Inserita: 6 settembre 2021 Segnala Inserita: 6 settembre 2021 12 minuti fa, Mattia0201 ha scritto: decifrare lo schema di un alimentatore E' analogico, non c'è nulla da decifrare, il funzionamento è lineare (non Switching). Verifica i fusibili, le saldature sul trasformatore, e la continuità degli avvolgimenti.
Mattia0201 Inserita: 6 settembre 2021 Autore Segnala Inserita: 6 settembre 2021 Per quello ho già verificato tutto e sono ok, la tensione arriva fino ai condensatori c18 e c11, ma in uscita da essi non ho nulla. Il problema è questoe non so a cosa si deve.
gabri-z Inserita: 6 settembre 2021 Segnala Inserita: 6 settembre 2021 1 ora fa, Mattia0201 ha scritto: capire come funzionano le parti di circuito che generano le tensioni OPE12, OPE5, IDL12 per poi riuscire a ripararlo completamente. OPE 12 , OPE5 ti devono arrivare dalla main pcb . Le altre , dal MOTOR , CM in giù ci sono ? Se si , hai un problema fuori dal alimentatore .
gabri-z Inserita: 6 settembre 2021 Segnala Inserita: 6 settembre 2021 Per la OPE12 ti devono arrivare circa 14 V e per la OPE5 , circa 5,6 V . Se cerci di controllare la scheda senza collegarla alla scheda principale , la devi applicare tu le tensioni , dal esterno ( alimentatore , pile...)
DavidOne71 Inserita: 6 settembre 2021 Segnala Inserita: 6 settembre 2021 Ma al momento delle misure il connettore P1 è connesso? OPE5 ecc sono tensioni che provengono dal main pcb
gabri-z Inserita: 6 settembre 2021 Segnala Inserita: 6 settembre 2021 4 minuti fa, DavidOne71 ha scritto: OPE5 ecc sono tensioni che provengono dal main pcb Infatti , mi ero sbagliato .
Mattia0201 Inserita: 6 settembre 2021 Autore Segnala Inserita: 6 settembre 2021 Il connettore P1 è scollegato perchè sarebbe quello che va alla scheda del vhs, le misure le ho effettuate con l'alimentatore a vuoto.
Mattia0201 Inserita: 6 settembre 2021 Autore Segnala Inserita: 6 settembre 2021 (modificato) Quindi le tensioni Ope5 e Ope12 arrivano dalla scheda del Vhs? Invece per IDl12 la deve generare l'alimentatore? Perchè in questo momento ho una tensione di circa 8,5v e non 12. Modificato: 6 settembre 2021 da Mattia0201
DavidOne71 Inserita: 6 settembre 2021 Segnala Inserita: 6 settembre 2021 Magari funziona se colleghi il connettore P1
Mattia0201 Inserita: 6 settembre 2021 Autore Segnala Inserita: 6 settembre 2021 Va bene domani provo a collegarlo. Giusto per informazione, perchè queste 2 tensioni arrivano dalla scheda, a cosa servono all alimentatore?
DavidOne71 Inserita: 6 settembre 2021 Segnala Inserita: 6 settembre 2021 non saprei, bisognerebbe analizzare il resto del circuito. Prima di collegarlo verifica con multimetro, che non ci siano corti sul connettore
Mattia0201 Inserita: 6 settembre 2021 Autore Segnala Inserita: 6 settembre 2021 (modificato) Sul connettore non ci sono corti l'ho usato fin'ora per misurare le tensioni in uscita, se vuoi dagli un occhiata allego il file con gli schemi del resto del vhs (non ci ho capito quasi nulla). https://drive.google.com/file/d/1UzeoMCGhWJsu8X27V3QEat8cLdtHNyAC/view?usp=drivesdk Dimmi se riesci a vederlo. Modificato: 6 settembre 2021 da Mattia0201
DavidOne71 Inserita: 7 settembre 2021 Segnala Inserita: 7 settembre 2021 Intendo i corti lato main pcb, non vorrei che collegandolo ti bruci ancora tutto
Mattia0201 Inserita: 7 settembre 2021 Autore Segnala Inserita: 7 settembre 2021 (modificato) Purtroppo questo non lo posso prevedere, nel caso si bruci do bandiera bianca, anche perchè finchè è l'alimentatore bene o male qualcosa riesco a fare, ma nel main pcb è davvero un casotto. Piu tardi testo il connettore e poi lo collego. Modificato: 7 settembre 2021 da Mattia0201
del_user_293569 Inserita: 7 settembre 2021 Segnala Inserita: 7 settembre 2021 (modificato) 9 ore fa, Mattia0201 ha scritto: Giusto per informazione, perchè queste 2 tensioni arrivano dalla scheda, a cosa servono all alimentatore? OPE12 e OPE5 sono tensioni provenienti dalla main che mettono in stand-by l'alimentatore, il classico led rosso quando il V.R e' spento . IDI12 e IDI5 sono le tensioni in uscita generate dall'alimentatore, ma abilitate da OPE12 e OPE5. Per provare accendi il VR da telecomando Se hai IDI12=8,5V controlla prima se sul collettore di TR7 sono presenti 20,3V e se su OPE12=12v. Modificato: 7 settembre 2021 da Francesco_54
Mattia0201 Inserita: 7 settembre 2021 Autore Segnala Inserita: 7 settembre 2021 Ora controllo le tensioni su Ope12, comunque ho testato il connettore e a parte una resistenza rilevata tra gnd e idl5 di 70ohm, il resto risulta ok. Collegando l'alimentatore il vhs si accende e sembra funzionare correttamente. Però rimane una cosa che devo sistemare, le varie protezioni sull alimentatore sono resistenze fusibili che ho ponticellato pk rotte, sai dove potrei trovarle nuove? Sono tutte da 1/4 W con resistenza molto bassa.
del_user_293569 Inserita: 7 settembre 2021 Segnala Inserita: 7 settembre 2021 (modificato) 1 ora fa, Mattia0201 ha scritto: sai dove potrei trovarle nuove? Ne ho fatto buona scorta diversi anni addietro comprandole da un ricambista. Stranamente non si trovano in vendita sul Web, o almeno non le ho trovate io. Se non le trovi, a mio parere, puoi sostituirle con resistenze a "strato di carbone". Modificato: 7 settembre 2021 da Francesco_54
Mattia0201 Inserita: 7 settembre 2021 Autore Segnala Inserita: 7 settembre 2021 Nemmeno io ne ho trovate, ce un negozio in zona da me, il problema che le ha minimo da 1w e 1ohm, gli ho chiesto se le ha più piccole, ma purtroppo mi dice che probabile le vendono in sacchetti da 100 pezzi. Continuo la ricerca, poi provo la tensione.
Mattia0201 Inserita: 7 settembre 2021 Autore Segnala Inserita: 7 settembre 2021 (modificato) Le resistenze a strato di carbone funzionano come le resistenze fusibile? Intervengono in caso di corto o sovraccarico? Modificato: 7 settembre 2021 da Mattia0201
del_user_293569 Inserita: 7 settembre 2021 Segnala Inserita: 7 settembre 2021 12 minuti fa, Mattia0201 ha scritto: Intervengono in caso di corto o sovraccarico? Sono quelle che "fumano" prima, quindi in mancanza.... meglio che niente.
Mattia0201 Inserita: 7 settembre 2021 Autore Segnala Inserita: 7 settembre 2021 Ho misurato la tensione su Ope12 con il connettore attaccato e mi da 13 volt circa, quindi direi che è aposto, l'ho usato per circa 2 minuti con una cassetta, credo che sia rovinata perchè l'immagine è molto disturbata e a tratti lo schermo diventa verde nonostante si sente ugualmente l'audio. Provo a prenderne altre.
Mattia0201 Inserita: 7 settembre 2021 Autore Segnala Inserita: 7 settembre 2021 Ho cambiato cassetta, si vede e si sente bene. Mi manca solo da sistemare le resistenze fusibile. Posso dire di aver concluso la riparazione, vi ringrazio molto e vi auguro buona continuazione. Senza di voi non avrei minimamente capito che le 2 tensioni sarebbero arrivate dalla main board e non dell'alimentatore, così sarei andato avati a perdere tempo e impazzire per un problema "non problema". Grazie mille a tutti.
Messaggi consigliati
Crea un account o accedi per commentare
Devi essere un utente per poter lasciare un commento
Crea un account
Registrati per un nuovo account nella nostra comunità. è facile!
Registra un nuovo accountAccedi
Hai già un account? Accedi qui.
Accedi ora