ttthhh Inserito: 31 ottobre 2022 Segnala Inserito: 31 ottobre 2022 Ciao a tutti, sto considerando una situazione di questo tipo: impianto esistente con 2 livelli di selettività differenziale costituiti da un selettivo a monte di un gruppo di utilizzatori e degli istantanei a valle sulle varie linee utilizzatrici. Il perchè di queste scelte non concerne il topic del thread. Subito dopo il GEM del grid (Enel) differenziale regolabile in tempo e corrente con valori superiori ai selettivi a valle. Stesso dicasi per la protezione da sovracorrenti e cortocircuiti (anche se in quest'ultimo caso la selettività con i modulari è parecchio aleatoria) con dietro il contatore un curva D, sui gruppi utilizzatori curva C per finire sugli utilizzatori curva B. E fin qui nulla di strano ma se, a tutto questo, aggiungessimo un inverter fotovoltaico - dal momento che produce e quindi alimenta la rete utente (aumentando di fatto la sua tensione in uscita, diventando generatore preferenziale) - anch'esso sarebbe da proteggere con lo stesso criterio dedicato all'alimentazione Enel, e cioè con differenziale regolabile e magnetotermico curva D, poichè se mettessi differenziale selettivo e/o magnetotermico curva C, in caso di dispersioni e/o sovraccarichi e/o cortocircuiti nello stesso segmento di impianto protetto con interruttori con medesimi dati di targa, rischierebbe di scattare anche la protezione dell'inverter bloccando l'alimentazione a tutto il resto dell'impianto. E' corretta questa mia trattazione? Cioè che dal momento che l'inverter produce ed alimenta l'impianto, è da trattarsi esattamente come il contatore Enel?! Grazie a tutti!
Adelino Rossi Inserita: 31 ottobre 2022 Segnala Inserita: 31 ottobre 2022 Mia riflessione, quando si espongono ragionamenti complessi e multilivello, a mio parere bisognerebbe prima fare uno schema unifilare semplificato ma con tutti i punti in analisi e corredato dei valori di corrente e dove si posizionano le protezioni con le loro caratteristiche di intervento, poi se necessario con l'uso della carta millimetrata logaritmica, si pongono le curve dei dispositivi predefiniti e si analizza il risultato. Dire curve A, oppure B o C senza altro descrivere non penso faccia capire nulla e pone i lettori a soluzioni varie senza un percorso definito. Altra questione, il Generatore ENEL in termini di corrente di guasto si comporta diversamente dal generatore FV, allo scopo dovresti considerare la diversa capacità di reazione al corto circuito. Il generatore Enel scarica nel punto di cortocircuito tutta l'energia di cui è capace per dar modo alle protezioni di intervenire e interrompere il guasto mentre il generatore FV in isola, (se è in parallelo ci pensa l'Enel a fornire l'energia necessaria), non essendo in grado di caricare il guasto, cioè di andare in sovracorrente ci pensa l'inverter ad andare in blocco per sovraccarico probabilmente prima di aver individuato il guasto. Suppongo che nella protezione da corto circuito l'inverter sia più veloce delle varie curve.
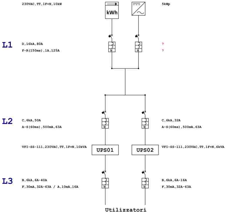
ttthhh Inserita: 31 ottobre 2022 Autore Segnala Inserita: 31 ottobre 2022 (modificato) @Adelino Rossi Grazie per l'intervento. Concordo con te sulla maggiore esplicabilità di uno schema, allego quindi un unifilare fatto al volo dove si possono vedere i 3 livelli di selettività di cui parlavo nel mio primo post. Livello 1 è quello dei generatori: Enel e fotovoltaico; livello 2 protegge due UPS che soprassiedono a dei gruppi di utilizzatori a valle di essi; livello 3 le protezioni delle linee utilizzatori. Quello che mi interessa capire è se, in condizione di prelevamento di corrente dall'inverter fotovoltaico e non dal contatore, in caso di dispersione, sovraccarico o cortocircuito in uno dei circuiti alimentati dallo stesso (quindi a livello 2 e/o a livello 3) vada a scattare la protezione dell'inverter. Cioè una mancata selettività, come quando scatta la protezione del montante Enel anzichè l'interruttore di protezione del circuito finale dove si è verificato il guasto. Grazie! Modificato: 31 ottobre 2022 da ttthhh
ilsolitario Inserita: 31 ottobre 2022 Segnala Inserita: 31 ottobre 2022 Ma è un impianto da 10 kW in monofase o trifase? Presumo trifase... Al servizio di cosa? Abitazione?
ttthhh Inserita: 31 ottobre 2022 Autore Segnala Inserita: 31 ottobre 2022 5 ore fa, ilsolitario ha scritto: Ma è un impianto da 10 kW in monofase o trifase? Presumo trifase... Al servizio di cosa? Abitazione? Come ho scritto TT,1F+N quindi monofase. E' l'impianto di casa mia. Qualcuno che vuole rispondere alla domanda del topic? Grazie!
ilsolitario Inserita: 31 ottobre 2022 Segnala Inserita: 31 ottobre 2022 Ma è un impianto da 10 kW in monofase o trifase? Presumo trifase... Al servizio di cosa? Abitazione?
ilsolitario Inserita: 31 ottobre 2022 Segnala Inserita: 31 ottobre 2022 In ambito residenziale non puoi utilizzare interruttori tarabili. Puoi però usare selettivi con Id da 300mA. Non credo che si trovino MTD monofase con Id da 1A
Adelino Rossi Inserita: 31 ottobre 2022 Segnala Inserita: 31 ottobre 2022 Quote Quello che mi interessa capire è se, in condizione di prelevamento di corrente dall'inverter fotovoltaico e non dal contatore, in caso di dispersione, sovraccarico o cortocircuito in uno dei circuiti alimentati dallo stesso (quindi a livello 2 e/o a livello 3) vada a scattare la protezione dell'inverter. Cioè una mancata selettività, come quando scatta la protezione del montante Enel anzichè l'interruttore di protezione del circuito finale dove si è verificato il guasto. Tralasciando alcune considerazioni sul materiale e sui differenziabili tarabili. Per l'area L1 e L2 il gruppo interessato dal guasto differenziale è il GEM, per le utenze dell'area L3, cosi come disegnato il differenziale non è efficace ne prevedibile.
ttthhh Inserita: 1 novembre 2022 Autore Segnala Inserita: 1 novembre 2022 17 ore fa, ilsolitario ha scritto: In ambito residenziale non puoi utilizzare interruttori tarabili. Puoi però usare selettivi con Id da 300mA. Non credo che si trovino MTD monofase con Id da 1A Se non si vuole ricorrere a relè differeniali con toroide separato esistono soluzioni come quella di BTicino con interruttore differenziale associabile di tipo F con idn e dt regolabile, a cui si può associare un interruttore magnetotermico BT160, come il curva D riportato nello schema. Non mi sembra che venga vietato l'uso in ambiente domestico, per di più a protezione di segmenti di impianto ben distanti dalle linee utilizzatrici che, come indica il nome, vengono appunto usate dall'utente. Ma potrei sbagliare!
ttthhh Inserita: 1 novembre 2022 Autore Segnala Inserita: 1 novembre 2022 (modificato) 14 ore fa, Adelino Rossi ha scritto: Tralasciando alcune considerazioni sul materiale e sui differenziabili tarabili. Per l'area L1 e L2 il gruppo interessato dal guasto differenziale è il GEM, per le utenze dell'area L3, cosi come disegnato il differenziale non è efficace ne prevedibile. Ciao, non tralasciare nulla, sono sempre disposto a mettermi in discussione, solo così si progredisce. Per quanto riguarda il funzionamento dei segmenti L2 e L3 vorrei fare alcune precisazioni, in quanto sono convinto della loro efficacia: 1) gli UPS sono degli online doppia conversione a neutro passante, quindi il regime dell'impianto a valle è sempre TT, eccetto per il breve periodo di funzionamento a batterie (impianto in isola) che, come ben sai, costituirebbe un sistema IT provvisorio da non trattare come un normale impianto IT (con IMD) o SE (flottante da terra con le masse equipotenzializzate); 2) in caso di sovraccarico o cortocircuito gli UPS vanno in bypass automatico ed alimentano i carichi direttamente da rete. Alla luce di questi punti: 1) i differenziali in L3 funzioneranno sempre su sistema TT, eccetto il breve periodo di impianto in isola, quindi non vedo l'inefficacia o la non prevedibilità del loro funzionamento; 2) i differenziali in L2 servono a proteggere la linea e l'UPS stesso, restando selettivi nei confronti di quelli in L3 che proteggono gli utilizzatori; 3) vale lo stesso discorso sui magnetotermici, considerando che una totale selettività è impossibile usando i modulari. Tornando invece alla mia domanda iniziale: considera che L2 e L3 siano alimentati dall'inverter e che in L2 si verifichi un guasto e scatti il differenziale selettivo a protezione di quel segmento di impianto, se il differenziale a protezione della linea in uscita dall'inverter fosse un selettivo con dt uguale (60ms) scatterebbe anch'esso? Proprio come succederebbe se la protezione del GEM fosse della stessa taglia. Scusa se insisto ma ho bisogno di chiarirmi questo concetto! Modificato: 1 novembre 2022 da ttthhh
Adelino Rossi Inserita: 2 novembre 2022 Segnala Inserita: 2 novembre 2022 Penso che per migliorare la conoscenza dell'argomento sarebbe necessario sapere che tipo di accoppiamento in uscita ha l'inverter del F.V. ossia se l'uscita è tramite trasformatore e se l'uscita ha un qualche legame con la terra oppure se è un uscita completamente isolata. Nell'ups, hai specificato che il neutro è passante.
ttthhh Inserita: 2 novembre 2022 Autore Segnala Inserita: 2 novembre 2022 10 ore fa, Adelino Rossi ha scritto: Penso che per migliorare la conoscenza dell'argomento sarebbe necessario sapere che tipo di accoppiamento in uscita ha l'inverter del F.V. ossia se l'uscita è tramite trasformatore e se l'uscita ha un qualche legame con la terra oppure se è un uscita completamente isolata. Nell'ups, hai specificato che il neutro è passante. Ciao, l'inverter alla propria uscita presenta sempre un sistema TT, quindi conduttore di neutro a terra! Grazie!
Messaggi consigliati
Crea un account o accedi per commentare
Devi essere un utente per poter lasciare un commento
Crea un account
Registrati per un nuovo account nella nostra comunità. è facile!
Registra un nuovo accountAccedi
Hai già un account? Accedi qui.
Accedi ora