Alex79Ma Inserito: 22 luglio 2023 Segnala Inserito: 22 luglio 2023 Buongiorno, ho installato sul citofono Farfisa EX320R il ring intercom e tutto sembrava funzionare a meraviglia, poi mi sono accorto che randomicamente l'app mi avvisa che qualcuno sta citofonando.... Casualmente mentre mi trovavo sul balcone mi sono accorto che in realtà non citofona mano me ma i vicini e più precisamente il ring mi avvisa di una chiamata quando i vicini aprono il portone. Ho contattato l'assistenza che mi ha inviato a reinstallare il ring ma il risultato non cambia... Ogni tanto il ring se qualcuno apre il portone e me compreso se premo l'apriporta o l'apriporta situato nelle scale il ring mi avvisa che qualcuno sta citofonando. Vi posto i collegamenti che il ring mi ha invitato ad effettuare in fase di installazione che sono esatti perché li ho più volte controllati
soltec Inserita: 22 luglio 2023 Segnala Inserita: 22 luglio 2023 Metti una fototo del tuo citofono aperto che si vedono i collegamenti. Questo è un problema che hanno avuto molti ma non ho ancora capito da che dipenda. Credo.che lo faccia quando ci sono comuni separati. Ma quanti fili ci sono collegati sul tuo citofono a parte il Ring?
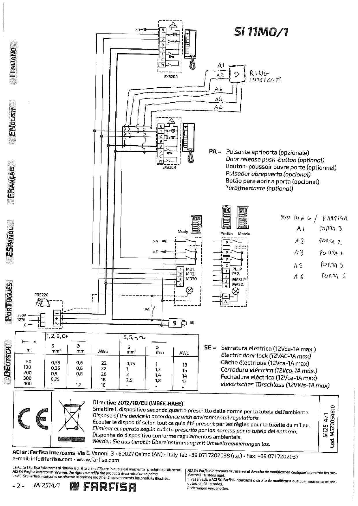
Alex79Ma Inserita: 23 luglio 2023 Autore Segnala Inserita: 23 luglio 2023 Spero con lo schema allegato di essere più esaustivo delle foto caotiche. Comunque propio stamattina credo di aver individuato la causa che genera il problema (Ovviamente non la soluzione) In pratica Ring mi notifica una chiamata anche se io schiaccio il pulsante di apertura del portone ma solamente se la mia cornetta è chiusa. Di conseguenza anche se un vicino apre il portone. Se invece apro la cornetta il problema non si presenta. Allego lo schema nella speranza che qualcuno smanettone di queste cose riesca a darmi una soluzione per ovviare al problema. A me verrebbe in mente di invertire il cavo A1 e A5 del ring ma non so se farei danni. Sono aperto a soluzioni alternative
soltec Inserita: 23 luglio 2023 Segnala Inserita: 23 luglio 2023 Lo schema è lo stesso del classico 4+n. Ho sentito di più persone che hanno avuto questo problema delle chiamate fantasma quando si apre il portone. Siccome lo schema di inserzione è sempre lo stesso io credo che girano più versioni hardware ring di cui una soffre di questo problema ed altre no. Perché a me per esempio non succede. C'è chi ha risolto con un relè 12v c.a. sulla chiamata. In pratica quando chiama collega A6 con la suoneria altrimenti è sconnesso. Io però me lo farei sostituire.
Alex79Ma Inserita: 23 luglio 2023 Autore Segnala Inserita: 23 luglio 2023 Purtroppo mi sono un po' cullato prima di installarlo perciò credo che a meno che non sia l'assistenza stessa a chiedermi di rispedirlo dovrò tenerlo così. Vedrò in questi giorni cosa rispondono
Messaggi consigliati
Crea un account o accedi per commentare
Devi essere un utente per poter lasciare un commento
Crea un account
Registrati per un nuovo account nella nostra comunità. è facile!
Registra un nuovo accountAccedi
Hai già un account? Accedi qui.
Accedi ora