martusi Inserita: 27 luglio 2024 Autore Segnala Inserita: 27 luglio 2024 Dall'ultimo post sono riuscito a dedicare solo un pomeriggio e una giornata intera alla questione, ho controllato diversi componenti smontandoli, anche se già fatto in passato, e fatto alcune prove che riassumerò qui di seguito. Alcuni dei controlli effettuati: componenti vari in uscita, condensatori della 300V, circuito del rele e alcuni della schedina oscillatore (raschiandone l'impermeabilizzazione). Prove: accensione, dopo scollegamento della spira del trasformatore d'uscita collegata al circuito del rele, ma continuava a vibrare. Giorni fa però, scrivendo di altre cose, mi sono ritrovato a citare la nota frase "l'essenziale è invisibile agli occhi" del Piccolo Principe di Saint Expery, tornando alla saldatrice, ho pensato di avere trascurato quei componenti che si guastano sempre in questi casi e che stanno sempre in mezzo, i MOSFET. Riepilogando, inizialmente avevo sostituito il primo blocco da 4 su 8, poi di questi ne è risultato 1 guasto sostituito e poi riguastato che ho dimenticato di sostituire. Dopo ciò, ho cambiato LM317 che non stabilizzava più, ma senza mai ripristinare il MOSFET in questione. Ieri mi sono messo di buzzo buono e ho dedicato diverse ore allo smontaggio dell'aletta di raffreddamento e di tutti i suoi 8 MOSFET, un lavoraccio che evitavo, ma che andava fatto. Ho testato tutti gli 8 MOSFET scoprendone qualcuno dei 4 sostituiti in precedenza con comportamento dubbio. Senza MOSFET ho provato ad accendere la saldatrice, seguendo un iniziale consiglio di Livio Orsini, e ho notato che il rele non vibrava più, il danno dovrebbe quindi essere sul secondario, per sicurezza però ho deciso di sostituirli tutti. Al momento mi sono dovuto fermare, ma vi farò sapere appena ci rimetterò le mani, spero domani.
Livio Orsini Inserita: 27 luglio 2024 Segnala Inserita: 27 luglio 2024 3 ore fa, martusi ha scritto: il danno dovrebbe quindi essere sul secondario, per sicurezza però ho deciso di sostituirli tutti. Aspetta prima di montarli! Controlla prima la forma d'onda di pilotaggio dei gates verificando sia forma che ampiezza del segnale e controllando che tra i 2 impusli di piltaggio, relativi ai due gruppi di mosfet, ci sia un tempo morto sufficiente. In altri termini tra il momento che uno dei due va a zero deve esserci un tempo in cui entrambi i segnali sono a zero, prima che l'altro vada a livelo alto.
martusi Inserita: 27 luglio 2024 Autore Segnala Inserita: 27 luglio 2024 3 ore fa, Livio Orsini ha scritto: Aspetta prima di montarli! Controlla prima la forma d'onda di pilotaggio dei gates verificando sia forma che ampiezza del segnale e controllando che tra i 2 impusli di piltaggio, relativi ai due gruppi di mosfet, ci sia un tempo morto sufficiente. In altri termini tra il momento che uno dei due va a zero deve esserci un tempo in cui entrambi i segnali sono a zero, prima che l'altro vada a livelo alto. Ok
martusi Inserita: 29 luglio 2024 Autore Segnala Inserita: 29 luglio 2024 (modificato) Non è stato facile riprendere il mio oscilloscopio dopo circa 30 anni di inutilizzo, meno male che funzionava ancora! L'ho collegato in uscita ai due rami che vanno ai blocchi di MOSFET, prima ho provato il ramo n.2, quello che non mi ha dato mai problemi, allego forma d'onda. Il bello è arrivato quando ho collegato il ramo n.1, quello che bruciava i MOSFET. Infatti appena ho dato tensione l'oscilloscopio ha iniziato a friggere e la resistenza a filo limitatrice è diventata rossa, ho staccato subito. Poi ho riprovato di nuovo con l'oscilloscopio sul ramo n.2, allego foto della forma d'onda che però mi sembra diversa. Spento tutto ho quindi misurato la resistenza ai capi delle due uscite e ho visto che il ramo integro n.2 segnava alcuni megaohm, mentre invece il ramo n.1 pochi kiloohm, evidentemente è in corto. Penso di avere trovato il danno. Spero presto di controllare in modo più approfondito tutti i componenti in questione, anche se lo avevo già fatto in passato, ma senza scollegarli dallo stampato. Modificato: 29 luglio 2024 da martusi
Livio Orsini Inserita: 29 luglio 2024 Segnala Inserita: 29 luglio 2024 (modificato) Quelle forme non sono certo corrette, però forse non lo è anche la misura. Bisognerebbe avera anche lo schema di come sono connessi ai gate. Poi vedo che è connesso un solo canale, ma c'è una doppia traccia sul display dell'oscilloscopio. Spiega un po' come hai eseguita la misura. Modificato: 29 luglio 2024 da Livio Orsini corretti errori di dattilografia
NovellinoXX Inserita: 29 luglio 2024 Segnala Inserita: 29 luglio 2024 (modificato) Intanto farei la misura in DC dopo aver fatto una accurata calibrazione delle sonde. Modificato: 29 luglio 2024 da NovellinoXX
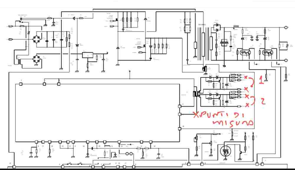
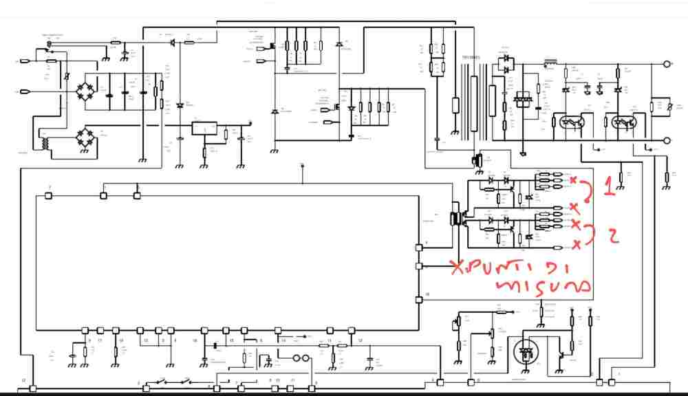
martusi Inserita: 29 luglio 2024 Autore Segnala Inserita: 29 luglio 2024 3 ore fa, Livio Orsini ha scritto: Quelle forme non sono certo corrette, però forse non lo è anche la misura. Bisognerebbe avera anche lo schema di come sono connessi ai gate. Poi vedo che è connesso un solo canale, ma c'è una doppia traccia sul display dell'oscilloscopio. Spiega un po' come hai eseguita la misura. Guardando lo schema, che riallego qui sotto, ho collegato la sonda esattamente ai reofori di un MOSFET mancante, ho segnato con le X i punti di prelievo. La massa della sonda al source, il segnale al gate. Non ho misurato le tensioni ai loro capi, ma solo la resistenza ottenendo i valori come specificato prima, il ramo n.1 mi puzza di corto.
martusi Inserita: 29 luglio 2024 Autore Segnala Inserita: 29 luglio 2024 4 ore fa, NovellinoXX ha scritto: Intanto farei la misura in DC dopo aver fatto una accurata calibrazione delle sonde.il Il diverso comportamento dei due rami mi induce a pensare che ci sia comunque un corto sul ramo n.1, per cui appena avrò tempo, mi dedicherò al controllo approfondito di tutti i componenti in questione.
Livio Orsini Inserita: 29 luglio 2024 Segnala Inserita: 29 luglio 2024 5 ore fa, martusi ha scritto: Il diverso comportamento dei due rami mi induce a pensare che ci sia comunque un corto sul ramo n.1, per cui appena avrò tempo, mi dedicherò al controllo approfondito di tutti i componenti in questione. Quello è un classico pilotaggio a trasformatore, in modo da potre disaccoppiare galvanicamente la parte di regolazione da quella di potenza. Le misure, per avere un significato vanno eseguite in continua; misura anche direttamente all'uscita del trasformatore.
NovellinoXX Inserita: 29 luglio 2024 Segnala Inserita: 29 luglio 2024 (modificato) 5 ore fa, martusi ha scritto: Il diverso comportamento dei due rami mi induce a pensare che ci sia comunque un corto sul ramo n.1, per cui appena avrò tempo, mi dedicherò al controllo approfondito di tutti i componenti in questione. Provato a invertire le sonde? diminuisci i V/div, con segnali visualizzati più grandi si apprezzano meglio le differenze. Poi mi sembra che le manopole V/div sono impostate diversamente, forse usi una sonda 10x? Modificato: 29 luglio 2024 da NovellinoXX
martusi Inserita: 29 luglio 2024 Autore Segnala Inserita: 29 luglio 2024 Stamattina ho dedicato qualche ora alla saldatrice. Ho controllato tutti i componenti utilizzati in modo esclusivo dal ramo n.1, ma non ho trovato nessun problema, tranne un paio di resistenze da 220 ohm che non scollegate misurano 109 ohm (non sono in parallelo). Ho dovuto sospendere le ricerche, ma ci tornerò.
Livio Orsini Inserita: 29 luglio 2024 Segnala Inserita: 29 luglio 2024 17 minuti fa, martusi ha scritto: Ho dovuto sospendere le ricerche, ma ci tornerò. Ti ho chiesto di fare alcune misure, specificandone anche la modalità. Io sto cercando di arti analizzare il problema secondo logica e con un ben precisa strategia. Se preferisci fare una ricerca guasti secondo estro del momento fai pure.... 17 minuti fa, martusi ha scritto: Ho dovuto sospendere le ricerche, ma ci tornerò. Ti ho chiesto di fare alcune misure, specificandone anche la modalità. Io sto cercando di arti analizzare il problema secondo logica e con un ben precisa strategia. Se preferisci fare una ricerca guasti secondo estro del momento fai pure....
martusi Inserita: 29 luglio 2024 Autore Segnala Inserita: 29 luglio 2024 51 minuti fa, Livio Orsini ha scritto: Quello è un classico pilotaggio a trasformatore, in modo da potre disaccoppiare galvanicamente la parte di regolazione da quella di potenza. Le misure, per avere un significato vanno eseguite in continua; misura anche direttamente all'uscita del trasformatore. Lo farò, ma perché ho resistenza ohmica diversa sui due rami? E perché stavo friggendo l'oscilloscopio, sfrigolava qualcosa, e la resistenza posta sull'ingresso della 220 si è accesa come un albero di Natale quando ho replicato le misure sul ramo n.1? 33 minuti fa, NovellinoXX ha scritto: Provato a invertire le sonde? diminuisci i V/div, con segnali visualizzati più grandi si apprezzano meglio le differenze. Poi mi sembra che le manopole V/div sono impostate diversamente, forse usi una sonda 10x? La sonda è x10, ma impostata X1, uso solo l'ingresso del ch1, ma considera che non accendevo l'oscilloscopio da più di 30 anni!
martusi Inserita: 29 luglio 2024 Autore Segnala Inserita: 29 luglio 2024 6 minuti fa, Livio Orsini ha scritto: Ti ho chiesto di fare alcune misure, specificandone anche la modalità. Io sto cercando di arti analizzare il problema secondo logica e con un ben precisa strategia. Se preferisci fare una ricerca guasti secondo estro del momento fai pure.... Ti ho chiesto di fare alcune misure, specificandone anche la modalità. Io sto cercando di arti analizzare il problema secondo logica e con un ben precisa strategia. Se preferisci fare una ricerca guasti secondo estro del momento fai pure.... Si certo, appena avrò tempo ci tornerò, spero domani.
Messaggi consigliati
Crea un account o accedi per commentare
Devi essere un utente per poter lasciare un commento
Crea un account
Registrati per un nuovo account nella nostra comunità. è facile!
Registra un nuovo accountAccedi
Hai già un account? Accedi qui.
Accedi ora