Atropos82 Inserito: 15 giugno 2024 Segnala Inserito: 15 giugno 2024 Buongiorno a tutti, visto che il mio vecchio citofono Bticino non funziona più benissimo avrei deciso di sostituirlo con un nuovo videocitofono 2 fili (Vimar o Bticino). Dovrò togliere e passare i nuovi cavi a 2 fili visto che l'impianto attuale è 4+1 ma ha dei cavi multipolari a 10 fili. Attualmente mi sembra di capire che c'è un solo alimentatore per citofono, elettroserratura cancelletto (classica Cisa 12Vac) ed elettroserratura per la blindata (sempre una Cisa 12Vac, era presente sulla vecchia porta e l'ho mantenuta). Da quanto ho capito i nuovi videcitofoni 24Vdc hanno un cavo a 2 fili che connette alimentatore e display interno, 1 che connette alimentatore e citofono ext ed 1 che va diretto dal citofono all'elettroserratura. Non ho trovato nulla su come collegare una seconda elettroserratura da poter aprire separatamente. Potreste dirmi gentilmente come fare? Devo utilizzare 2 alimentatori distinti ed un relè? Ovviamente non sono un elettricista e se la cosa non è particolarmente complicata la farei in autonomia. Vi allego giusto un paio di immagini dell'impianto attuale...non vi metto altre immagini dei collegamenti nelle varie scatole di derivazione tanto non penso possano essere sfruttati. Grazie.
mrgianfranco Inserita: 16 giugno 2024 Segnala Inserita: 16 giugno 2024 17 ore fa, Atropos82 ha scritto: Devo utilizzare 2 alimentatori distinti ed un relè? Generalmente questi kit di videocitofono hanno la possibilità di aprire un cancelletto, quindi classica uscita 12 volt e indipendentemente da questo hanno un contatto pulito per poter comandare un automazione o quel che si vuole...ti basta aggiungere un altro trasformatore che gestisca il blindato..verifica la portata del contatto sul videocitofono, se questa è più bassa della corrente per farti andare la serratura allora devi usare un relè in appoggio , altrimenti no..puoi utilizzare il cavo già presente ..anzi avrai bisogno di più fili per andare dal Porter alla serratura del blindato
ROBY 73 Inserita: 16 giugno 2024 Segnala Inserita: 16 giugno 2024 Ciao Atropos82, 23 ore fa, Atropos82 ha scritto: avrei deciso di sostituirlo con un nuovo videocitofono 2 fili (Vimar o Bticino). .......... Da quanto ho capito i nuovi videcitofoni 24Vdc hanno un cavo a 2 fili che connette alimentatore e display interno, 1 che connette alimentatore e citofono ext ed 1 che va diretto dal citofono all'elettroserratura. Non ho trovato nulla su come collegare una seconda elettroserratura da poter aprire separatamente. ..... Devo utilizzare 2 alimentatori distinti ed un relè? ....... Presumo tu intenda acquistare un kit della serie Unika K40916 della Vimar o Easy 31xxxx della BTicino o simili, giusto? Se sì, puoi usare benissimo gli attuali cavi e anche l'attuale alimentatore per l'apertura della seconda serratura, in teoria non ti serve nessun relè perché i contatti per la seconda apertura supportano oltre i 0,7A dell'assorbimento della serratura in foto. L'unica (o quasi) pecca di questi kit è che non puoi aggiungere pulsanti per l'apertura dei cancelli oltre a quelli presenti sui monitor, ma puoi rimediare con un relè esterno, visto che il trasformatore, come già detto ce l'hai già.
Atropos82 Inserita: 17 giugno 2024 Autore Segnala Inserita: 17 giugno 2024 Intanto grazie a tutti per le informazioni. @ROBY 73 Scusa non mi è ben chiara la tua affermazione...intendi dire che posso utilizzare anche i miei attuali cavi multipolari a 10 fili per collegare i vari dispositivi del kit invece di utilizzare il cavo a 2 fili? Quindi potrei non sostituirli? Grazie
ROBY 73 Inserita: 17 giugno 2024 Segnala Inserita: 17 giugno 2024 6 ore fa, Atropos82 ha scritto: intendi dire che posso utilizzare anche i miei attuali cavi multipolari a 10 fili per collegare i vari dispositivi del kit invece di utilizzare il cavo a 2 fili? Quindi potrei non sostituirli? Se intendi acquistare uno dei kit che ti ho indicato sopra, sì, in teoria di solito funzionano anche con quei cavi che hai già. Male che vada, fai sempre in tempo a sostituirli in un secondo momento
Atropos82 Inserita: 17 giugno 2024 Autore Segnala Inserita: 17 giugno 2024 (modificato) 1 ora fa, ROBY 73 ha scritto: Se intendi acquistare uno dei kit che ti ho indicato sopra, sì, in teoria di solito funzionano anche con quei cavi che hai già. Male che vada, fai sempre in tempo a sostituirli in un secondo momento Allora diciamo che avevo visto quelli per la semplicità e la "fiducia" nelle marche.....e poi non costano molto ed io non ho interesse per prodotti più costosi visto che non ho bisogno di fare altro. Però a questo punto le domande sono: 1- In teoria funzionano...in pratica? 😅 1- Nel caso dei 2 fili cosa dovrei fare? Associarne 2 coppie di 2? 2- Potrei a questo punto prendere anche altri kit presenti on-line? Ad esempio Tmezone? Magari anche a 4 fili che forse sono più compatibili con il mio attuale impianto? Grazie Modificato: 17 giugno 2024 da Atropos82 Aggiunta frase per comletezza
ROBY 73 Inserita: 17 giugno 2024 Segnala Inserita: 17 giugno 2024 36 minuti fa, Atropos82 ha scritto: 1- In teoria funzionano...in pratica? 😅 Di solito funzionano senza problemi, poi non so se a te vada così male che ti capitano tutte le "rogne". Sappi però che se subito o nel tempo ci fosse qualche problema, l'assistenza ufficiale Vimar o BTicino (così anche Urmet o Comelit) non rispondono, ti devi arrangiare con il venditore e se è ancora in garanzia dei due anni bene, in teoria te lo cambiano (scontrino / fattura alla mano, naturalmente), altrimenti ricambi è difficile trovarne, a quel punto probabilmente ti conviene comprare un kit nuovo. Sono kit per la grande distribuzione ed il "fai da te", non costruiti direttamente dai due marchi, ma solo rimarchiati, comunque so che ci sono kit sia BTicino che Vimar di questa tipologia installati da almeno una decina d'anni e non hanno mai avuto problemi 37 minuti fa, Atropos82 ha scritto: 1- Nel caso dei 2 fili cosa dovrei fare? Associarne 2 coppie di 2? Intanto prova solo con due fili (uno per ogni morsetto), poi se vedi che hai problemi sul video raddoppi la sezione usando due fili per morsetto, anche perché non sono morsetti enormi e si fa fatica ad inserire il doppio filo. Dipende dalla lunghezza dei cavi / distanza tra un apparecchio e l'altro. 48 minuti fa, Atropos82 ha scritto: 2- Potrei a questo punto prendere anche altri kit presenti on-line? Ad esempio Tmezone? Magari anche a 4 fili che forse sono più compatibili con il mio attuale impianto? Lo conosco solo di nome e ho visto un paio di schemi, ma la tipologia è sempre quella della grande distribuzione ed è sempre un apparecchio digitale e non ha nulla a che fare con un analogico come il tuo attuale 4+n. Il fatto che usi quattro fili anziché due, è solo una loro tecnologia che è diversa ed inoltre con questo saresti costretto a mettere un trasformatore 230-12V a parte per l'apertura della serratura del cancello vicino al posto esterno, mentre quelli della BTicino e Vimar la colleghi direttamente nel posto esterno stesso. Prego
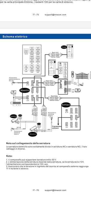
Atropos82 Inserita: 17 giugno 2024 Autore Segnala Inserita: 17 giugno 2024 (modificato) 17 minuti fa, ROBY 73 ha scritto: Lo conosco solo di nome e ho visto un paio di schemi, ma la tipologia è sempre quella della grande distribuzione ed è sempre un apparecchio digitale e non ha nulla a che fare con un analogico come il tuo attuale 4+n. Il fatto che usi quattro fili anziché due, è solo una loro tecnologia che è diversa ed inoltre con questo saresti costretto a mettere un trasformatore 230-12V a parte per l'apertura della serratura del cancello vicino al posto esterno, mentre quelli della BTicino e Vimar la colleghi direttamente nel posto esterno stesso. Prego Ma guarda alcuni che ho visto hanno anche questi direttamente le porte per le serrature direttamente connesse al posto esterno. Non penso quindi che necessitino di trasformatore...vedi schema allegato. Sbaglio? Però devo ancora capire come collegare l'altra serratura del blindato che è sempre NO e non NC. Domani se ho tempo riguardo l'impianto... Ma quindi secondo te 2 fili o 4 fili è uguale per provare sul vecchio impianto? Modificato: 17 giugno 2024 da Atropos82
Atropos82 Inserita: 17 giugno 2024 Autore Segnala Inserita: 17 giugno 2024 ...altro esempio di unità esterna a 2 fili (24Vdc...mentre i 4 fili sono a 12Vdc)
ROBY 73 Inserita: 18 giugno 2024 Segnala Inserita: 18 giugno 2024 21 ore fa, Atropos82 ha scritto: Ma guarda alcuni che ho visto hanno anche questi direttamente le porte per le serrature direttamente connesse al posto esterno. Non penso quindi che necessitino di trasformatore...vedi schema allegato. Sbaglio? Se è così no, non sbagli. In effetti anche la Tmezon ha i posti esterni con la serratura diretta. 21 ore fa, Atropos82 ha scritto: Però devo ancora capire come collegare l'altra serratura del blindato che è sempre NO e non NC. Non ci sono problemi, decidi quale kit scegliere e poi eventualmente vediamo come fare i collegamenti
Atropos82 Inserita: 18 giugno 2024 Autore Segnala Inserita: 18 giugno 2024 ...allora sinceramente a questo punto sarei più orientato verso questi kit cinesi vosto che mi sembrano più carini. Quindi a qiesto punto ti riformulo la domanda: visto che questi vengono commercializzati sia in versione 2 fili 24Vdc (trasformatore DIN 24Vdc 2.5A) che 4 fili 12Vdc (trastrasformatore DIN 12Vdc 5A) secondo te ci può essere una maggior compatibilità con il mio vecchio cavo nel caso dei 4 fili in cui i segnali audio, video, GND e Power sono su cavi separati oppure no? Ti allego anche un'immagine di quanto riportato nel manuale di un impianto a 4 fili. Grazie per la disponibilità.
ROBY 73 Inserita: 19 giugno 2024 Segnala Inserita: 19 giugno 2024 (modificato) 20 ore fa, Atropos82 ha scritto: Quindi a qiesto punto ti riformulo la domanda: visto che questi vengono commercializzati sia in versione 2 fili 24Vdc (trasformatore DIN 24Vdc 2.5A) che 4 fili 12Vdc (trastrasformatore DIN 12Vdc 5A) secondo te ci può essere una maggior compatibilità con il mio vecchio cavo nel caso dei 4 fili in cui i segnali audio, video, GND e Power sono su cavi separati oppure no? E io ti "riformulo la risposta" 😁: non conosco i prodotti Tmenon, quindi non saprei cosa risponderti di preciso, non ho riscontri per eventuali confronti. Comunque, se guardi gli schemi che hai postato, NON è indicato che i fili devono essere twistati (Intrecciati), anzi il Categoria 5 ad esempio è pure sconsigliato. Come già detto, Vimar e BTicino sono sicuro che funzionano, gli altri non saprei, ma penso di sì, poi come già detto: Il 17/06/2024 alle 22:13 , ROBY 73 ha scritto: Male che vada, fai sempre in tempo a sostituirli in un secondo momento Modificato: 19 giugno 2024 da ROBY 73
Atropos82 Inserita: 19 giugno 2024 Autore Segnala Inserita: 19 giugno 2024 (modificato) 51 minuti fa, ROBY 73 ha scritto: E io ti "riformulo la risposta" 😁: non conosco i prodotti Tmenon, quindi non saprei cosa risponderti di preciso, non ho riscontri per eventuali confronti. Comunque, se guardi gli schemi che hai postato, NON è indicato che i fili devono essere twistati (Intrecciati), anzi il Categoria 5 ad esempio è pure sconsigliato. Come già detto, Vimar e BTicino sono sicuro che funzionano, gli altri non saprei, ma penso di sì, poi come già detto: ...l'avevo notato anche io che non parlavano di cavi twistati. Anzi in questo della versione 2 fili che ti allego sono più espliciti...con il classico cavo da 0.5 mm2 dicono che si può arrivare a ca 50 mt...usando il twisted fino a 200 mt. Vai...io ho deciso... sperimento per dare una mano alla comunità 😅😅😅 Arriverò tra tutto a max 20 mt...vediamo come va. Guardo un pò quello che mi convince di più e poi ti faccio sapere così mi dai una mano con le serrature elettriche.😉 Grazie per ora per il tempo che mi hai dedicato! Ci aggiorniamo. Modificato: 19 giugno 2024 da Atropos82
ROBY 73 Inserita: 19 giugno 2024 Segnala Inserita: 19 giugno 2024 59 minuti fa, Atropos82 ha scritto: ........Ci aggiorniamo. Ok, ciao prego
Atropos82 Inserita: 14 luglio 2024 Autore Segnala Inserita: 14 luglio 2024 Ciao Roby73, allora ho preso e installato un videocitofono Tmezone 2 fili utilizzando 2 fili del mio vecchio impianto, l'alimentatore dc DIN ed il vecchio alimentatore per la serratura del blindato. Ho seguito gli schemi molto chiari presenti nel manuale e funziona tutto bene. Ho aspettato a scrivere per valutare il comportamento dopo un po' di giorni...beh posso dire che dopo circa 20 giorni nessun problema. Unica cosa è che ogni tanto il dispositivo si disconnette dalla rete WiFi 2.4 GHz e per riprendere la connessione devo riavviare lo schermo. Sto cercando di capire qualcosa...se hai dei consigli fammi sapere! Grazie ancora...spero che la mia esperienza possa essere utile a qualcuno!
ROBY 73 Inserita: 14 luglio 2024 Segnala Inserita: 14 luglio 2024 4 ore fa, Atropos82 ha scritto: allora ho preso e installato un videocitofono Tmezone 2 fili .......... e funziona tutto bene. Ottimo, l'importante è che funzioni! 4 ore fa, Atropos82 ha scritto: Unica cosa è che ogni tanto il dispositivo si disconnette dalla rete WiFi 2.4 GHz e per riprendere la connessione devo riavviare lo schermo. ........se hai dei consigli fammi sapere! No, al momento non mi viene in mente niente. Ciao prego
Messaggi consigliati
Crea un account o accedi per commentare
Devi essere un utente per poter lasciare un commento
Crea un account
Registrati per un nuovo account nella nostra comunità. è facile!
Registra un nuovo accountAccedi
Hai già un account? Accedi qui.
Accedi ora