SolLevante Inserito: 15 gennaio 2025 Segnala Inserito: 15 gennaio 2025 Ciao a tutti, ora si è appena rotto il finecorsa dl mio cancello automatico. Il modello come da foto allegata è il 746. Si è strappato e di conseguenza non posso pù avvitarlo ma i cavi sono ancora attaccati. Potete indicarmi un rivenditore di parti di ricambio visto che è molto vecchio? Oppure avete altri consigli? Grazie.
giugn76 Inserita: 18 gennaio 2025 Segnala Inserita: 18 gennaio 2025 Ciao Se cerchi bene online trovi il tuo finecorsa senza problemi. Devi solo porre attenzione se il tuo è con cavetto flat o con fili. faac 4098515 con fili faac 40985115 con cavo flat
SolLevante Inserita: 21 gennaio 2025 Autore Segnala Inserita: 21 gennaio 2025 (modificato) Perfetto. Ho trovato il tutto. Grazie. Per caso sai indicarmi dove trovare il manuale di questo modello? Modificato: 21 gennaio 2025 da SolLevante
giugn76 Inserita: 22 gennaio 2025 Segnala Inserita: 22 gennaio 2025 Credo sia questo… https://cms.esi.info/Media/documents/Visua_FAAC746manual_ML.pdf
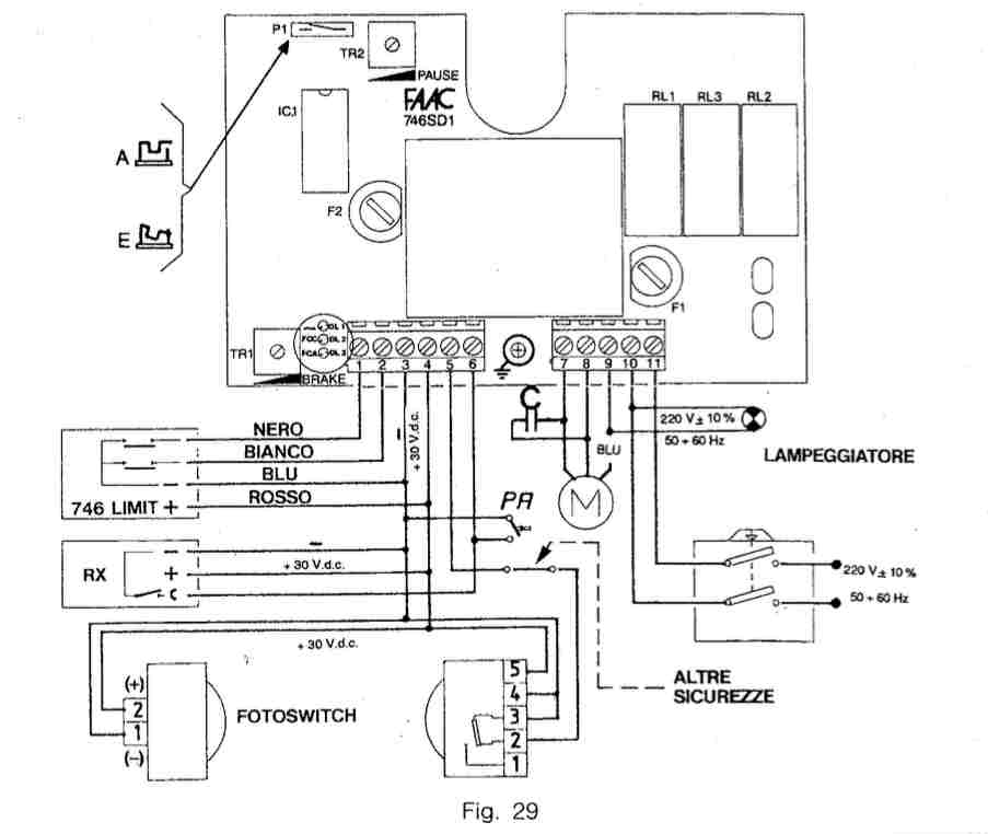
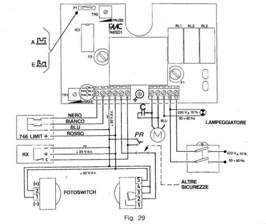
SolLevante Inserita: 23 gennaio 2025 Autore Segnala Inserita: 23 gennaio 2025 Grazie giugn76 ma il mio è il modello vecchio. Dallo schema che ho allegato sopra non capisco quali siano i contatti del lampeggiante e mi serviva per quello.
giugn76 Inserita: 25 gennaio 2025 Segnala Inserita: 25 gennaio 2025 (modificato) Scusa,errore mio Ti mando schema di collegamento. Il lampeggiante viene inserito tra fase diretta e comune motore facci sapere…. Modificato: 25 gennaio 2025 da giugn76
SolLevante Inserita: 28 gennaio 2025 Autore Segnala Inserita: 28 gennaio 2025 Uau!!! Ricevuto. Mi sembra ottimo. Faccio qualche prova e ti scrivo. Nel frattempo un grazie veramente speciale.
Messaggi consigliati
Crea un account o accedi per commentare
Devi essere un utente per poter lasciare un commento
Crea un account
Registrati per un nuovo account nella nostra comunità. è facile!
Registra un nuovo accountAccedi
Hai già un account? Accedi qui.
Accedi ora