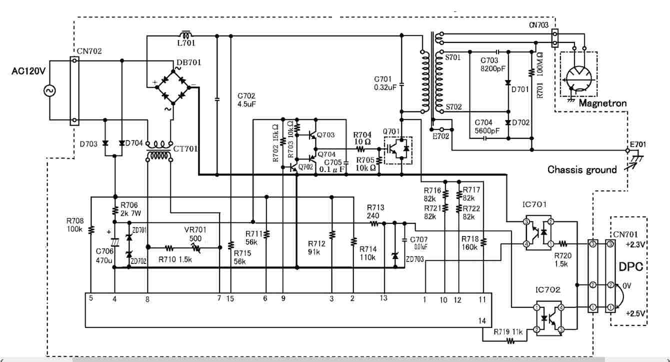
bepe Inserito: 22 gennaio 2025 Segnala Inserito: 22 gennaio 2025 Buongiorno avrei bisogno di un parere da chi lavora o è ben preparato sull'argomento su forni a microonde. Ultimamente cercavo un forno MW per poter prendere trasformatore e proprio ieri mi è capitato tra le mani e con mia grande delusione quando lo ho aperto non ho trovato il classico TR +COND+ 2 diodi HT ma un TR alta freq. e circuito elevatore elettronico. Non essendo esperto ma conoscendo l'argomento dispongo di sonde HT e sò che il magnetron "dovrebbe essere alimentato al filamento da 3V e l'anodica il + al cassis mentre il negativo viene dato insieme ad alimentazione al catodo. Il mio scopo è di aver un alimentatore In HT già pronto con una regolazione di o tensione o potenza non sò il comando della manopola esterna su cosa agisce che misurando parte da un valore di 7 KΩ a quasi a 0 .è fattibile o vi sono delle difficoltà ad attuare ciò ed è possibile misurare solo la tensione del filamento in quale modo ? grazie a tutti
patatino59 Inserita: 22 gennaio 2025 Segnala Inserita: 22 gennaio 2025 3 ore fa, bepe ha scritto: Il mio scopo è di aver un alimentatore In HT già pronto con una regolazione di o tensione o potenza Di che tensione e potenza avresti bisogno ? Giocare con un forno a microonde acceso, e suoi componenti, è pericolosissimo. Il filamento è anche a potenziale di 2500 volt rispetto alla massa, e la carica del condensatore è letale.
bepe Inserita: 22 gennaio 2025 Autore Segnala Inserita: 22 gennaio 2025 Grazie della tua risposta , in questo sistema come avrai notato non vi è il problema del condensatore dunque energia immagazzinata non vi e ne è. Rispondendo alla tua domanda mi ha suscitato interesse da quello che ho visto che il controllo potenza avviene con commutatore e resistenze preimpostate ,Io sono nel campo Valvole termoioniche colleziono e ai tempi costruivo anche ora mi è ripreso un pò di mania di trafficare e questo mi sembra una bella prova (2500 VOLT) sempre da ricordare giustamente, ma se non conosci l'articolo continuerò a cercare anche se mi sembra che sia un prodotto nuovo.Il connettore rosso sulla sx sotto al torroide è quello che controlla potenza. Grazie Beppe
NovellinoXX Inserita: 22 gennaio 2025 Segnala Inserita: 22 gennaio 2025 (modificato) 2 ore fa, bepe ha scritto: in questo sistema come avrai notato non vi è il problema del condensatore dunque energia immagazzinata non vi e ne è Questo sistema usa una frequenza di commutazione switching molto elevata (>>> 50Hz) e pertanto necessita di capacità di livellamento dell'H.T. minore, ma non nulla; I condensatori di livellamento sono quelli grigi che si vedono nella 3' foto. e comunque , quando e' in funzione, questo sistema è pericoloso quanto il vecchio. Modificato: 22 gennaio 2025 da NovellinoXX
bepe Inserita: 22 gennaio 2025 Autore Segnala Inserita: 22 gennaio 2025 Si devo darti ragione i condensatori mi sembra da 2-3 Kv li ha però intendevo dire nel post precedente che l'immagazinamento nel vecchio sistema era assai elevato. Domanda tu puoi darmi dritte escludendoti da responsabilità. Il fatto che abbia il + a cassis può precludere che lo possa usare soloin quel modo ?
bepe Inserita: 22 gennaio 2025 Autore Segnala Inserita: 22 gennaio 2025 non è il solito modello e marca anche perchè è la versione americana da 1300 Watt ma in linea di massima il principio di funzionamento può essere questo.
NovellinoXX Inserita: 22 gennaio 2025 Segnala Inserita: 22 gennaio 2025 2 ore fa, bepe ha scritto: Domanda tu puoi darmi dritte Ma tu cosa vuoi realizzare?
ivano65 Inserita: 22 gennaio 2025 Segnala Inserita: 22 gennaio 2025 attenzione a trafficare con simili apparecchi CHE POCO HANNO A CHE VEDERE CON GLI AMPLIFICATORI A VALVOLE, oltre all'alta tensione mortale , c'e' il pericolo microonde che possono lasciare lesioni irreparabili( ciecita' in primis) o anche la morte. se vuoi un consiglio lascia perdere
alex01rosso Inserita: 22 gennaio 2025 Segnala Inserita: 22 gennaio 2025 1 ora fa, ivano65 ha scritto: attenzione a trafficare con simili apparecchi CHE POCO HANNO A CHE VEDERE CON GLI AMPLIFICATORI A VALVOLE, oltre all'alta tensione mortale , c'e' il pericolo microonde che possono lasciare lesioni irreparabili( ciecita' in primis) o anche la morte. se vuoi un consiglio lascia perdere Per non parlare dell'influenza che hanno su pace maker e simili. O del possibile riscaldamento di organi vitali.
patatino59 Inserita: 23 gennaio 2025 Segnala Inserita: 23 gennaio 2025 9 ore fa, alex01rosso ha scritto: l'influenza che hanno su pace maker e simili. O del possibile riscaldamento di organi vitali. Se non vengono manomessi non hanno alcun effetto negativo. Se poi qualcuno ha dei dubbi può sempre avvicinare un cercafase passandolo attorno allo sportello. Ecco, dove si accende, lì c'è un campo elettromagnetico importante. Anche nelle TV a valvole c'era, e il cercafase si accendeva se posto vicino al trasformatore dell'alta tensione, ma non mi risulta sia morto nessuno per tale motivo.
tesla88 Inserita: 23 gennaio 2025 Segnala Inserita: 23 gennaio 2025 Mai visto questo tipo di sistema per micronde, interessante, ma non lo userei come alimentatore "da banco" , e mai mi sognerei di impiegarlo per testare poi circuiti valvolari ... io che ci traffico parecchio uso un Variac + trasformatore 230/400 che raddrizzato mi permette di avere da 0 a 600V circa senza particolari rischi, senza rumore di commutazione, ecc Circa la preoccupazione per la salute espressa nei commenti sopra, non penso voglia usare il magnetron quindi non ci sono i rischi legati alle micronde.
Livio Orsini Inserita: 23 gennaio 2025 Segnala Inserita: 23 gennaio 2025 29 minuti fa, tesla88 ha scritto: io che ci traffico parecchio uso un Variac + trasformatore 230/400 che raddrizzato mi permette di avere da 0 a 600V circa senza particolari rischi, senza rumore di commutazione, ecc 👍
bepe Inserita: 23 gennaio 2025 Autore Segnala Inserita: 23 gennaio 2025 Vorrei tranquilizzare tutti, non è mia intenzione smanettare con Magnetron,e per quello che riguarda il PCB penso di abbandonare il progetto vista la non adattabilità x alimentatore , Rispondendo anche a TESLA 88 vorrei dirgli che le valvole che uso io i 600 Vdc lo hanno come griglia mentre l'anodo può andare da 4 Kv a oltre 20 Kv . vi sono in commercio alimentatori in grado di erogare 1,3 Kv ad 1 Amper ma la passione dell'autocostruzione è grande e anche nel portafoglio le cifre sono elevate. Però è stato bello avere uno scambio di opinioni salutari sull'argomento. Grazie a tutti Vi allego qualche valvola della mia collezione
Messaggi consigliati
Crea un account o accedi per commentare
Devi essere un utente per poter lasciare un commento
Crea un account
Registrati per un nuovo account nella nostra comunità. è facile!
Registra un nuovo accountAccedi
Hai già un account? Accedi qui.
Accedi ora