Enzo_vin Inserito: 11 aprile 2025 Segnala Inserito: 11 aprile 2025 (modificato) buonasera a tutti, spero sia la sezione giusta. ho una saldatrice 2x230x senza N, con schema elettrico che posso pubblicare, che vorrei convertire in monofose. Sapete aiutarmi nel cablaggio per condensatore? Grazie Modificato: 11 aprile 2025 da Enzo_vin
Livio Orsini Inserita: 12 aprile 2025 Segnala Inserita: 12 aprile 2025 8 ore fa, Enzo_vin ha scritto: ho una saldatrice 2x230x senza N In altri termini stai dicendo che la saldatrice è alimentata da una rete bifase da 230V. Se è così puoi alimentarla trasnquillamente con una rete monofase 230V
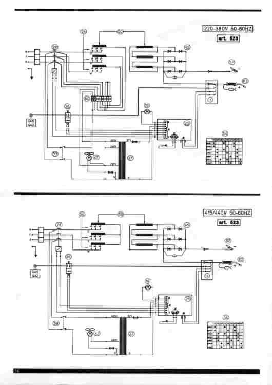
Enzo_vin Inserita: 12 aprile 2025 Autore Segnala Inserita: 12 aprile 2025 errore mio: 3x230v 4 fili, 3 fasi + terra Schema elettrico: urly.it/3195rb
mrgianfranco Inserita: 12 aprile 2025 Segnala Inserita: 12 aprile 2025 2 ore fa, Enzo_vin ha scritto: 3x230v 400V 3+T ?
Livio Orsini Inserita: 12 aprile 2025 Segnala Inserita: 12 aprile 2025 lo schema non posso vederlo perchè il firewall e l'antivirus bloccano la connessione per potenziali infezioni dal sito. Comunque usare il condensatore per la terza fase "sintetica" non mi sembra una soluzione, anche perchè il condensatore, oltre alla rotazione di fase, causerà comunque una caduta di tensione. La soluzione più corretta sarebbe la sostituzione del ponte raddrizzatore attuale con uno monofase in grado di supportare tutta la corrente necessaria. Teoricamente, se l'attuale ponte reggesse la corrente totale, potresti alimentare solo 2 delle 3 fasi, con una tensione monofase. Il vero problema è la differenza di corrente assorbita. IL mono fase assorbe 1,73 volte la corrente assorbita in trifase. Quindi 2 rami del ponte lavoreranno con correte 1,73*i e l'altro rimane scarico. Anche il ripple peggiora, ma questo non è un grosso problema.
Enzo_vin Inserita: 12 aprile 2025 Autore Segnala Inserita: 12 aprile 2025 1 ora fa, Livio Orsini ha scritto: lo schema non posso vederlo perchè il firewall e l'antivirus bloccano la connessione per potenziali infezioni dal sito. Comunque usare il condensatore per la terza fase "sintetica" non mi sembra una soluzione, anche perchè il condensatore, oltre alla rotazione di fase, causerà comunque una caduta di tensione. La soluzione più corretta sarebbe la sostituzione del ponte raddrizzatore attuale con uno monofase in grado di supportare tutta la corrente necessaria. Teoricamente, se l'attuale ponte reggesse la corrente totale, potresti alimentare solo 2 delle 3 fasi, con una tensione monofase. Il vero problema è la differenza di corrente assorbita. IL mono fase assorbe 1,73 volte la corrente assorbita in trifase. Quindi 2 rami del ponte lavoreranno con correte 1,73*i e l'altro rimane scarico. Anche il ripple peggiora, ma questo non è un grosso problema. Ho provato semplicemnte a mettere due fasi sulla 230 mono, ma ha pochissima 'forza'
Enzo_vin Inserita: 12 aprile 2025 Autore Segnala Inserita: 12 aprile 2025 1 ora fa, mrgianfranco ha scritto: 400V 3+T ? di base si, ma anche 3*230v+t
luigi69 Inserita: 12 aprile 2025 Segnala Inserita: 12 aprile 2025 4 minuti fa, Enzo_vin ha scritto: Ho provato semplicemnte a mettere due fasi sulla 230 mono, ma ha pochissima 'forza' Purtroppo si , ha radice di 3 " in meno " Te ne accorgi perché non eroga la corrente necessaria , e con elettrodi grandi non riesci materialmente a saldare
Enzo_vin Inserita: 12 aprile 2025 Autore Segnala Inserita: 12 aprile 2025 (modificato) Soluzioni @luigi69? od alternative? Modificato: 12 aprile 2025 da Enzo_vin
max.bocca Inserita: 12 aprile 2025 Segnala Inserita: 12 aprile 2025 Hai cambiato anche l'arrangiamento 220/380v?? Riferimento 60 e alimentare R T ?
Enzo_vin Inserita: 12 aprile 2025 Autore Segnala Inserita: 12 aprile 2025 6 minuti fa, max.bocca ha scritto: Hai cambiato anche l'arrangiamento 220/380v?? Riferimento 60 e alimentare R T ? Si, ho provato ad alimentare combinazioni di 2 fasi lasciandone una 'libera'. 6 minuti fa, max.bocca ha scritto:
Livio Orsini Inserita: 12 aprile 2025 Segnala Inserita: 12 aprile 2025 Io pensavo si trattasse di una saldartrice ad inverter, invece è una normale elettromeccanica a trasformatore. Qui non c'è molto da fare. Puoi pensare ad un inverter mono-trifase ma difficilemente si trovano che siano in grado di erogare la potenza richiesta; puoi pensare anche ad un motogeneratore o gruppo elettrogeno. Però son tutte soluzioni che costerebbero molto di più dell'acquisto di una moderna saldatrice monofase ad inverter.
luigi69 Inserita: 12 aprile 2025 Segnala Inserita: 12 aprile 2025 @Enzo_vin si scusami, filo non elettrodo come diceva @max.bocca la morsettiera dentro alla saldatrice. Esistevano alcune versioni bifase, quindi si poteva in questa no.... È una saldatrice con il traino del filo separato ? Se si , recuperi il traino con la sua scheda elettronica, e prendi un puro generatore in continua , ovvero le saldatrici statiche ad inverter ESA o ergus ecc ecc adatte per elettrodo/tig , con possibilità di usare ed invertire + e meno o. Ma forse il gioco non vale la candela , nel senso se il traino ha tanti anni
Enzo_vin Inserita: 12 aprile 2025 Autore Segnala Inserita: 12 aprile 2025 Non si riesce a risolvere, bene, grazie a tutti
gianni2000 Inserita: 19 aprile 2025 Segnala Inserita: 19 aprile 2025 Se non ti sei ancora arreso fai questo tentativo, scollega fisicamente l'avvolgimento primario e il secondario del trasformatore, isola i fili del primario e cortocircuita tra di loro i due fili del secondario, vedrai che la corrente alla pinza sarà maggiore. Può essere che non sia ancora sufficiente ma tentare costa poco.
max.bocca Inserita: 19 aprile 2025 Segnala Inserita: 19 aprile 2025 @gianni2000 prova a fare uno schemino, io non ho capito come risulterebbe il circuito
Messaggi consigliati
Crea un account o accedi per commentare
Devi essere un utente per poter lasciare un commento
Crea un account
Registrati per un nuovo account nella nostra comunità. è facile!
Registra un nuovo accountAccedi
Hai già un account? Accedi qui.
Accedi ora