leoncino1 Inserito: 28 giugno 2014 Segnala Inserito: 28 giugno 2014 Salve a tutti:sono in possesso di una centrale Faac modello 746 SD1,e mi manca lo schema di collegamento dei fili.Per favore,non riesco a trovarlo anche su internet:Mi fareste la cortesia di inviarmelo attraverso il forum.Con l'occasione,porgo cordiali saluti.Biagio
rfabri Inserita: 28 giugno 2014 Segnala Inserita: 28 giugno 2014 http://old.faacgroup.com/fileadmin/templates/fileserver/doc_tech/EN/02%20SLIDING_GATES/746_746SD1/746_SD1_I.pdf Vedi se ti va bene, bye
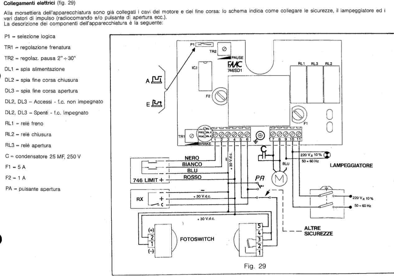
leoncino1 Inserita: 28 giugno 2014 Autore Segnala Inserita: 28 giugno 2014 Scusa rfabri:se ho ben capito,la scheda radio va collegata il più su 4 il meno su 3 e il comune su 6.Poi riguardo le fotocellule devo ponticellare solo 3 e 5,oppure 3-4 e 5?Poi non ho capito bene il comune del motore.Comunque grazie di tutto
leoncino1 Inserita: 11 gennaio 2018 Autore Segnala Inserita: 11 gennaio 2018 Salve:io ho questa 746 SD1 fatta in questo modo:va montata sul motore,ed è aperta sul lettore ottico.Praticamente,io su questa scheda non ho gli attacchi del finecorsa magnetico,pertanto,dallo schema,ho desunto che per le fotocellule,dovrei ponticellare il 3 col 5.Poi i finecorsa col comune del finecorsa non sono ancora riuscito a capire dove collegarlo.Ed infine non so cosa ponticellare per dare lo start.In attesa di un vostro riscontro,colgo l'occasione,per porgere un cordiale saluto,ed un augurio di buon inizio anno a tutto il meraviglioso staff di PLC Forum:Biagio alias leoncino
Roberto Garoscio Inserita: 11 gennaio 2018 Segnala Inserita: 11 gennaio 2018 La conversazione è un po’ datata, visto che è sempre la tua la teniamo buona. 3 con 5 foto 3 con 6 apertura
leoncino1 Inserita: 11 gennaio 2018 Autore Segnala Inserita: 11 gennaio 2018 Salve:io ho questa 746 SD1 fatta in questo modo:va montata sul motore,ed è aperta sul lettore ottico.Praticamente,io su questa scheda non ho gli attacchi del finecorsa magnetico,pertanto,dallo schema,ho desunto che per le fotocellule,dovrei ponticellare il 3 col 5.Poi i finecorsa col comune del finecorsa non sono ancora riuscito a capire dove collegarlo.Ed infine non so cosa ponticellare per dare lo start.In attesa di un vostro riscontro,colgo l'occasione,per porgere un cordiale saluto,ed un augurio di buon inizio anno a tutto il meraviglioso staff di PLC Forum:Biagio alias leoncino
leoncino1 Inserita: 11 gennaio 2018 Autore Segnala Inserita: 11 gennaio 2018 Vi ringrazio per la risposta che mi avete fornito.Come al solito i tecnici di PLC Forum,per me rimangono grandi maestri.Comunque avrei un ultima domanda da porvi sempre sulla stessa scheda:Ssulla piastra non ci sono gli attacchi degli spinotti del finecorsa magnetico.Dunque dove devo collegare il finecorsa?E il comune dello stesso dove lo collego?Ho 3 fili a disposizione per i finecorsa,di cui uno è comune,ma non so dove metterli.Nel ringraziare tutti voi splenditi:Biagio
Roberto Garoscio Inserita: 12 gennaio 2018 Segnala Inserita: 12 gennaio 2018 Il comune del finecorsa sul 3 gli altri due rispettivamente su 1 e 2
leoncino1 Inserita: 12 gennaio 2018 Autore Segnala Inserita: 12 gennaio 2018 Buongiorno al bellissimo staff di PLC Forum: Roberto,non ho parole per ringraziarti,mi sei stato di preziosissimo aiuto.Mille ringraziamenti
Roberto Garoscio Inserita: 12 gennaio 2018 Segnala Inserita: 12 gennaio 2018 Sono contento, buona serata
gianfranco mancinelli Inserita: 30 maggio 2025 Segnala Inserita: 30 maggio 2025 Buongiorno, sono nuovo sul forum, vorrei scaricare i collegamenti della scheda Faac 746 sdi ma il link sopra m da errore, c'è un'altro modo? Grazie
giugn76 Inserita: 30 maggio 2025 Segnala Inserita: 30 maggio 2025 Ciao,dovresti aprire una nuova discussione ti lascio foto collegamenti,facci sapere
Messaggi consigliati
Crea un account o accedi per commentare
Devi essere un utente per poter lasciare un commento
Crea un account
Registrati per un nuovo account nella nostra comunità. è facile!
Registra un nuovo accountAccedi
Hai già un account? Accedi qui.
Accedi ora