Peppinos7 Inserito: 10 marzo 2022 Segnala Inserito: 10 marzo 2022 Buonasera, sto cercando di capire come posso sostituire questo diodo zener, il manuale porta la sigla di MTZ11BT77, non riesco a trovare nulla di uguale, presumo sia della Rohm, con cosa lo posso sostituire? in casa possiedo un f4148, vi sono lieto per le risposte.
Ctec Inserita: 10 marzo 2022 Segnala Inserita: 10 marzo 2022 Dovrebbe essere un Semtech, MTZ11B, zener da 500mW tensione da 10.5 a 11V @10mA. Potresti sostituirlo con uno zener da 5,2V in serie con uno da 5,6V. Sempre 500mA. Dipende un po' da dove è messo e a cosa serve. Il 4148 non è uno zener, ma un diodo normale.
Peppinos7 Inserita: 10 marzo 2022 Autore Segnala Inserita: 10 marzo 2022 grazie ctec, facendo altre prove, devo sostituire D617, D612, D611, non vedo bene ma pare un 4148 ma forse leggo male io, esteticamente è un zener sicuro, ma vabbè acquisterò gli specifici se mi dai una mano, ti linko il manuale se hai tempo. grazie ancora. http://sendanywhe.re/KWRON7UL 47 minuti fa, Ctec ha scritto: Dovrebbe essere un Semtech, MTZ11B, zener da 500mW tensione da 10.5 a 11V @10mA. Potresti sostituirlo con uno zener da 5,2V in serie con uno da 5,6V. Sempre 500mA. Dipende un po' da dove è messo e a cosa serve. Il 4148 non è uno zener, ma un diodo normale. grazie ctec, facendo altre prove, devo sostituire D617, D612, D611, non vedo bene ma pare un 4148 ma forse leggo male io, esteticamente è un zener sicuro, ma vabbè acquisterò gli specifici se mi dai una mano, ti linko il manuale se hai tempo. grazie ancora. http://sendanywhe.re/KWRON7UL
Ctec Inserita: 10 marzo 2022 Segnala Inserita: 10 marzo 2022 D611 e D612 sono zener messi sulle basi dei transistor di alimentazione duale +10.2V e -10.4V, non dovrebbe essere troppo critico. Mettendo due BZX55 uno da 5V1 l'altro 5V6 in serie (per ciascuno zener) dovresti andare sul sicuro. Di sicuro se metti un 1N4148 mandi direttamente le tensioni del ponte (si, poco meno, ci son le cadute...). Gli originali sono MFZ11BT77. Per il D617 (originale MTZ11BT77, non MFZ), data la tensione di uscita di 12.7V sull'emettitore di Q603, ci vorrebbe un 13.3V; monta due zener BZX55C6V8 in serie. Anche in questo caso il 1N4148 è deleterio.
Peppinos7 Inserita: 10 marzo 2022 Autore Segnala Inserita: 10 marzo 2022 5 minuti fa, Ctec ha scritto: D611 e D612 sono zener messi sulle basi dei transistor di alimentazione duale +10.2V e -10.4V, non dovrebbe essere troppo critico. Mettendo due BZX55 uno da 5V1 l'altro 5V6 in serie (per ciascuno zener) dovresti andare sul sicuro. Di sicuro se metti un 1N4148 mandi direttamente le tensioni del ponte (si, poco meno, ci son le cadute...). Gli originali sono MFZ11BT77. Per il D617 (originale MTZ11BT77, non MFZ), data la tensione di uscita di 12.7V sull'emettitore di Q603, ci vorrebbe un 13.3V; monta due zener BZX55C6V8 in serie. Anche in questo caso il 1N4148 è deleterio. Davvero gentilissimo, aggiorno quando arrivano i ricambi.
Peppinos7 Inserita: 10 marzo 2022 Autore Segnala Inserita: 10 marzo 2022 1 ora fa, Ctec ha scritto: D611 e D612 sono zener messi sulle basi dei transistor di alimentazione duale +10.2V e -10.4V, non dovrebbe essere troppo critico. Mettendo due BZX55 uno da 5V1 l'altro 5V6 in serie (per ciascuno zener) dovresti andare sul sicuro. Di sicuro se metti un 1N4148 mandi direttamente le tensioni del ponte (si, poco meno, ci son le cadute...). Gli originali sono MFZ11BT77. Per il D617 (originale MTZ11BT77, non MFZ), data la tensione di uscita di 12.7V sull'emettitore di Q603, ci vorrebbe un 13.3V; monta due zener BZX55C6V8 in serie. Anche in questo caso il 1N4148 è deleterio. scusami per la domanda, tutti da mezzo W giusto?
Ctec Inserita: 10 marzo 2022 Segnala Inserita: 10 marzo 2022 Si, così pare. Infatti ho indicato la serie BZX55
Peppinos7 Inserita: 10 marzo 2022 Autore Segnala Inserita: 10 marzo 2022 10 minuti fa, Ctec ha scritto: Si, così pare. Infatti ho indicato la serie BZX55 giusti? grazie ancora
Peppinos7 Inserita: 14 marzo 2022 Autore Segnala Inserita: 14 marzo 2022 Il 10/3/2022 alle 19:01 , Ctec ha scritto: 👍 buonasera, cambiati i due fusibili in corto, cambiati rispettivamente D611 e D612 con zener BZX55C5V1 e 5V6 in serie, D617 con 2 6V8 in serie, cambiato il tansitor Q913 in corto con originale, combiato motorino capstan secondo me causa del corto sul Q913 e la macchina è rinata, ho effettuato delle tarature audio e delle testine, sono rimasto sbalordito dal suono registrato emesso, un ringraziamento speciale all' utente Ctec che mi ha indirizzato e suggerito, spero possa aiutarmi ancora.
Peppinos7 Inserita: 15 marzo 2022 Autore Segnala Inserita: 15 marzo 2022 Il 10/3/2022 alle 19:01 , Ctec ha scritto: 👍 Aggiorno, purtroppo ho notato che il timer digitale sfarfalla e ci sono dei rumori di alternata proprio come quando in D611 e D612 misi i diodi 4148.. Appena montati non mi ha dato questo problema, dopo varie accensioni e spegnimento si é presentato, ho un apparecchio identico e ho sostituito D611 e D612 con i diodi della buona per individuare il problema, funziona regolarmente, a questo punto non saprei cosa metterci.. Comunque non capisco perché non riesco a trovare nulla su questi diodi
Ctec Inserita: 15 marzo 2022 Segnala Inserita: 15 marzo 2022 Rumore di alternata è segno di condensatore guasto sull'alimentazione. Per far prima ci vorrebbe un oscilloscopio e controllare le alimentazioni. In mancanza, cambiare tutti i condensatori dell'alimentazione, in particolare quelli in parallelo ai vecchi zener. Lo sfarfallio, dato che il filamento è alimentato correttamente in alternata, potrebbe essere sempre sull'alimentazione dell'integrato di pilotaggio. Comunque sempre un problema di alimentazione.
Peppinos7 Inserita: 15 marzo 2022 Autore Segnala Inserita: 15 marzo 2022 1 ora fa, Ctec ha scritto: Rumore di alternata è segno di condensatore guasto sull'alimentazione. Per far prima ci vorrebbe un oscilloscopio e controllare le alimentazioni. In mancanza, cambiare tutti i condensatori dell'alimentazione, in particolare quelli in parallelo ai vecchi zener. Lo sfarfallio, dato che il filamento è alimentato correttamente in alternata, potrebbe essere sempre sull'alimentazione dell'integrato di pilotaggio. Comunque sempre un problema di alimentazione. si anche io credevo erano i condensatori, ma dissaldati tutti e controllato l' esr che è 0, ho sostituito d611 e d612 con originali dell' altra piastra che ho identica ma buona, e funziona correttamente.. il problema sta in quei diodi in serie da 5v1 e 5v6, mi dava lo stesso problema ma molto piu accentuato mettendo i 4148 con uno sfarfallio molto piu evidente e un rumore di alternata piu forte..
Ctec Inserita: 15 marzo 2022 Segnala Inserita: 15 marzo 2022 Beh, col 1N4148 non stabilizza una cippa, per cui... Invece non mi torna. Gli zener servono proprio a quello scopo, a stabilizzare. Ma il ronzio in alternata è quasi sempre dovuto ai condensatori. Per provare, basta anche solo metterne uno nuovo in parallelo, uno per uno. Oppure potrebbe anche essere un transistor che non lavora più bene. Non disdegnare di sostituire anche i 2200uF appena dopo il ponte... Se hai un oscilloscopio, con quello è facile controllare. Col tester, non ci si fa. Altrimenti tentativi e orecchio.
Peppinos7 Inserita: 16 marzo 2022 Autore Segnala Inserita: 16 marzo 2022 Il 15/3/2022 alle 13:02 , Ctec ha scritto: Beh, col 1N4148 non stabilizza una cippa, per cui... Invece non mi torna. Gli zener servono proprio a quello scopo, a stabilizzare. Ma il ronzio in alternata è quasi sempre dovuto ai condensatori. Per provare, basta anche solo metterne uno nuovo in parallelo, uno per uno. Oppure potrebbe anche essere un transistor che non lavora più bene. Non disdegnare di sostituire anche i 2200uF appena dopo il ponte... Se hai un oscilloscopio, con quello è facile controllare. Col tester, non ci si fa. Altrimenti tentativi e orecchio. Grazie Ctec per il tuo aiuto prezioso, cambiati i condensatori ma stesso identico problema, il tape couter sfarfalla ed è meno luminoso, purtroppo non ho un oscilloscopio.. mi sto quasi rincoglionendo a fare queste prove, mi sorge un dubbio, ho anche sostituito i due diodi led rosso e verde D713 e D714 ( che trovi sulla pcb VII FL METER) con dei generici, quelli tondi classici, potrebbe infuire?
Ctec Inserita: 16 marzo 2022 Segnala Inserita: 16 marzo 2022 Purtroppo senza uno strumento adeguato, è difficile azzeccare il problema. Una volta ebbi fortuna, un equalizzatore ronzava come un ossesso, ma fu facile, si era dissaldato un piedino del condensatore di livellamento... Se ti diletti a riparare oggetti simili (HiFi), come faccio io, utile è un oscilloscopio anche da PC, costa poco ma è utilissimo. Ed è portatile. Il mio doppia traccia lo pagai poco più di 120€ in un'offerta. Penso che cercando un po' ci sia qualcosa. Quei led vanno al micro, non dovrebbero entrarci nulla. Eccetto che sono alimentati dal 10.2V che viene da uno dei regolatori incriminati... Visto che hai una piastra identica, leggi le varie tensioni e misura le differenze tra le due. Lavora ovviamente a partire dai regolatori, ma anche dai raddrizzatori. Se vedi differenze sostanziali, prova le sostituzioni.
Peppinos7 Inserita: 16 marzo 2022 Autore Segnala Inserita: 16 marzo 2022 18 minuti fa, Ctec ha scritto: Purtroppo senza uno strumento adeguato, è difficile azzeccare il problema. Una volta ebbi fortuna, un equalizzatore ronzava come un ossesso, ma fu facile, si era dissaldato un piedino del condensatore di livellamento... Se ti diletti a riparare oggetti simili (HiFi), come faccio io, utile è un oscilloscopio anche da PC, costa poco ma è utilissimo. Ed è portatile. Il mio doppia traccia lo pagai poco più di 120€ in un'offerta. Penso che cercando un po' ci sia qualcosa. Quei led vanno al micro, non dovrebbero entrarci nulla. Eccetto che sono alimentati dal 10.2V che viene da uno dei regolatori incriminati... Visto che hai una piastra identica, leggi le varie tensioni e misura le differenze tra le due. Lavora ovviamente a partire dai regolatori, ma anche dai raddrizzatori. Se vedi differenze sostanziali, prova le sostituzioni. si anche io ho pensato di prenderne uno che ha l' interfaccia poi sul pc, è da tempo che devo prenderne uno ed è arrivato il momento, poi sono molto utili a fare calibrazioni del genere ecc.. ho un po paura di fare corto sui regolatori coi puntali e bruciare qualche altra cosa, Q601 e Q602 dato che ci sono li cambio, non vorrei fare casini sull' altra piastra ma purtroppo al momento poche sono le soluzioni, conviene cambiare anche Q914 e Q916 dato che sono identici a Q601?
Ctec Inserita: 16 marzo 2022 Segnala Inserita: 16 marzo 2022 Purtroppo devi andare per tentativi, ma cambiarli male non fa, se non al portafogli...
Peppinos7 Inserita: 16 marzo 2022 Autore Segnala Inserita: 16 marzo 2022 1 ora fa, Ctec ha scritto: Purtroppo devi andare per tentativi, ma cambiarli male non fa, se non al portafogli... li avevo gia quindi sostituiti.. il problema non è li, con l' oscilloscopio come si dovrebbe fare?
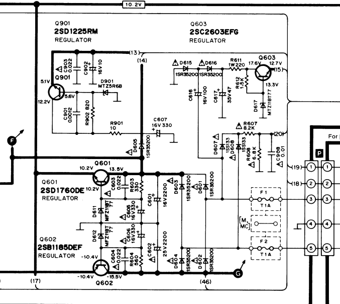
Ctec Inserita: 16 marzo 2022 Segnala Inserita: 16 marzo 2022 Prendendo questo pezzo di schema il riferimento è la massa (pin 4 del connettore P). Poi verificare le tensioni su C601 e C602, dovrebbero avere un minimo ripple residuo. Buona cosa è confrontare le forme d'onda con la piastra funzionante. Notare che il 12.7V viene derivato con un differente raddrizzatore, per cui verificare la tensione ai capi di C617 (e casomai l'efficienza di C616). Poi spostarsi sulle basi dei vari transistor regolatori, e su queste non deve sostanzialmente esserci alcun ripple (ondulazione). Quindi poi anche all'uscita dei transistor (emettitori) dovrà essere altrettanto stabile. Dove non lo è, investigare sui relativi componenti. Controlla anche il valore delle tensioni continue, non dovrebbe distaccarsi di molto da quanto riportato a schema. Se è troppo bassa, potrebbe essere un eccesso di assorbimento dei circuiti a valle, che porterebbero a scarsa stabilizzazione, e probabile surriscaldamento del transistor.
Peppinos7 Inserita: 3 maggio 2022 Autore Segnala Inserita: 3 maggio 2022 Il 16/3/2022 alle 19:02 , Ctec ha scritto: Prendendo questo pezzo di schema il riferimento è la massa (pin 4 del connettore P). Poi verificare le tensioni su C601 e C602, dovrebbero avere un minimo ripple residuo. Buona cosa è confrontare le forme d'onda con la piastra funzionante. Notare che il 12.7V viene derivato con un differente raddrizzatore, per cui verificare la tensione ai capi di C617 (e casomai l'efficienza di C616). Poi spostarsi sulle basi dei vari transistor regolatori, e su queste non deve sostanzialmente esserci alcun ripple (ondulazione). Quindi poi anche all'uscita dei transistor (emettitori) dovrà essere altrettanto stabile. Dove non lo è, investigare sui relativi componenti. Controlla anche il valore delle tensioni continue, non dovrebbe distaccarsi di molto da quanto riportato a schema. Se è troppo bassa, potrebbe essere un eccesso di assorbimento dei circuiti a valle, che porterebbero a scarsa stabilizzazione, e probabile surriscaldamento del transistor. Buonasera Ctec, rieccomi dopo un po di tempo, io non mollo.. ho acquistato da poco un "nuovo" oscilloscopio ovviamente anche per altre cose e sto capendo un pò i suoi funzionamenti vari da qualche giorno, tipo misurare ripple su alimentatori switching e non, fare tarature bias ecc.. è un tek tektronix tds 220, lo conosci? come ti sembra? domani se riesco metto le schede su una basetta in legno per comodità di smontaggio, in modo da fare le varie misure e venire a capo, ovviamente il tuo è sempre un aiuto molto importante, grazie
Livio Orsini Inserita: 4 maggio 2022 Segnala Inserita: 4 maggio 2022 6 ore fa, Peppinos7 ha scritto: tektronix tds 220, lo conosci? come ti sembra? I tektronix sono le Ferrari degli oscilloscopi un nome una garanzia. Il 220 è un prodotto di gamma bassa ma ha pur sempre 100MHZ di banda ed è più che adatto per gli scopi che ti prefiggi.
Peppinos7 Inserita: 11 maggio 2022 Autore Segnala Inserita: 11 maggio 2022 Il 4/5/2022 alle 07:14 , Livio Orsini ha scritto: I tektronix sono le Ferrari degli oscilloscopi un nome una garanzia. Il 220 è un prodotto di gamma bassa ma ha pur sempre 100MHZ di banda ed è più che adatto per gli scopi che ti prefiggi. Il 16/3/2022 alle 19:02 , Ctec ha scritto: Prendendo questo pezzo di schema il riferimento è la massa (pin 4 del connettore P). Poi verificare le tensioni su C601 e C602, dovrebbero avere un minimo ripple residuo. Buona cosa è confrontare le forme d'onda con la piastra funzionante. Notare che il 12.7V viene derivato con un differente raddrizzatore, per cui verificare la tensione ai capi di C617 (e casomai l'efficienza di C616). Poi spostarsi sulle basi dei vari transistor regolatori, e su queste non deve sostanzialmente esserci alcun ripple (ondulazione). Quindi poi anche all'uscita dei transistor (emettitori) dovrà essere altrettanto stabile. Dove non lo è, investigare sui relativi componenti. Controlla anche il valore delle tensioni continue, non dovrebbe distaccarsi di molto da quanto riportato a schema. Se è troppo bassa, potrebbe essere un eccesso di assorbimento dei circuiti a valle, che porterebbero a scarsa stabilizzazione, e probabile surriscaldamento del transistor. Rieccomi dopo varie prove e misurazioni, è da qualche giorno che i due apparecchi sono in prova e tutto sembra regolare, il problema era un connettore con un cavo che faceva poco contatto, molto delicati quei connettori, era quasi invisibile la saldatura staccata ed era proprio sul display, confermo che i due zener bzx5v1 in serie funzionano bene al posto di MFZBT1BT D611 e D612 fanno il loro dovere di filtraggio, la luminosita del display è poco meno accentuata di quella con i diodi originali ma questo credo sia dovuto alla lampada del display forse piu usurata, ringrazio ctec.
Messaggi consigliati
Crea un account o accedi per commentare
Devi essere un utente per poter lasciare un commento
Crea un account
Registrati per un nuovo account nella nostra comunità. è facile!
Registra un nuovo accountAccedi
Hai già un account? Accedi qui.
Accedi ora