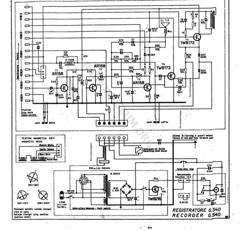
lucio7979 Inserito: 31 agosto 2023 Segnala Inserito: 31 agosto 2023 Salve a tutti, ho trovato questo registratore a bobine geloso, fortunatamente non ho provato ad accenderlo, non lo faccio mai. Prima apro sempre per controllare che non ci siano guai. Infatti aprendolo ho trovato questi due condensatori staccati che navigavamo all'interno. Un 800 uf 30 volt e questo 0.047/150. Però non so dove vanno. Presumo da questa parte in foto. C'è anche un dial 125v con un polo attaccato alla scheda e l'altro libero. Presumo che vada in parallelo con uno dei due che ho trovato staccati. Mi date una mano, grazie mille.
patatino59 Inserita: 31 agosto 2023 Segnala Inserita: 31 agosto 2023 (modificato) Scusa, ma hai lo schema, ci sono pochi componenti, che difficoltà hai a trovarlo ? L' 800 uF dovrebbe essere il filtro sul ponte raddrizzatore, oppure l'altro, dopo la resistenza da 5,1 . Modificato: 31 agosto 2023 da patatino59
lucio7979 Inserita: 31 agosto 2023 Autore Segnala Inserita: 31 agosto 2023 (modificato) C'è anche questo dial che non capisco dove vada messo. Poi quello da 800uf è aperto. Me ho solo uno 820 25 volt. Quello originale è 30 v. Lo posso mettere? Modificato: 31 agosto 2023 da lucio7979
Riccardo Ottaviucci Inserita: 31 agosto 2023 Segnala Inserita: 31 agosto 2023 4 ore fa, lucio7979 ha scritto: Lo posso mettere? in questo caso sì
lucio7979 Inserita: 1 settembre 2023 Autore Segnala Inserita: 1 settembre 2023 Non riesco proprio a capire dove vada questo 0,047/150 e l'altro capo del dial. Lo schema è diverso. Devono averci lavorato su e fatto modifiche.
lucio7979 Inserita: 9 settembre 2023 Autore Segnala Inserita: 9 settembre 2023 (modificato) Questi che condensatori sono? Come si testano e con cosa posso sostituirli? Ho capito dove andavano quei condensatori. In pratica accendendo si sente per un secondo poi muto. Potrebbero essere questi condensatori in foto? Grazie Modificato: 9 settembre 2023 da lucio7979
Riccardo Ottaviucci Inserita: 9 settembre 2023 Segnala Inserita: 9 settembre 2023 16 minuti fa, lucio7979 ha scritto: Come si testano col capacimetro 17 minuti fa, lucio7979 ha scritto: Potrebbero essere questi condensatori in foto? secondo me no
lucio7979 Inserita: 16 settembre 2023 Autore Segnala Inserita: 16 settembre 2023 Dopo il cambio dei condensatori, ed aver capito dove andava saldato l'altro, il registratore funziona nel senso che adesso si sente. Però non appena alzo il volume la lancetta in foto, che normalmente durante l'ascolto deve stare sul rosso, improvvisamente scende sul verde e non si sente più. Se lo spengo abbasso il volume funziona di nuovo finché non alzo il volume.
Riccardo Ottaviucci Inserita: 16 settembre 2023 Segnala Inserita: 16 settembre 2023 c'è qualche transistor che lavora male e si interdice. Occorre vedere la polarizzazione dei finali e controllarli
Messaggi consigliati
Crea un account o accedi per commentare
Devi essere un utente per poter lasciare un commento
Crea un account
Registrati per un nuovo account nella nostra comunità. è facile!
Registra un nuovo accountAccedi
Hai già un account? Accedi qui.
Accedi ora