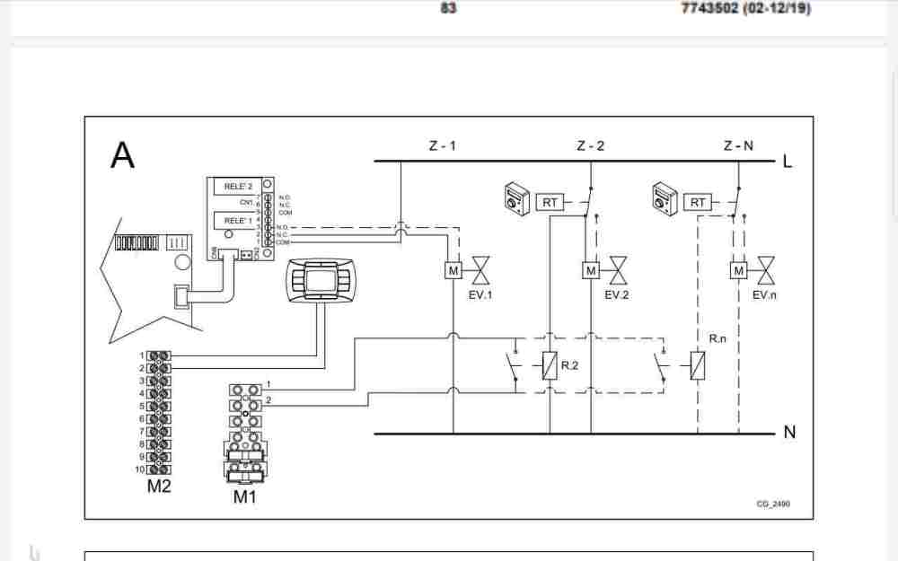
giampyale83 Inserito: 9 dicembre 2024 Segnala Inserito: 9 dicembre 2024 Buonasera ho cambiato caldaia da una Vaillant a una Baxi modello luna in plus 30 kW a incasso con il termostato Baxi rc 06.20. Ho 2 zone con le rispettive valvole di zona e ad ognuna ho collegato Tado. Con la Vaillant funzionava tutto invece con la Baxi non funzionano più e quindi comanda solo esclusivamente il termostato Baxi. Come posso risolvere?
Stefano Dalmo Inserita: 9 dicembre 2024 Segnala Inserita: 9 dicembre 2024 Il comando remoto puoi non abilitarlo , e lo tieni solo per il controllo caldaia . E esegui il cablaggio delle zone su TA 1e2 di M1 con i contatti puliti delle due zone.
giampyale83 Inserita: 11 dicembre 2024 Autore Segnala Inserita: 11 dicembre 2024 Mamma mia non ci capisco nulla. Devo chiamare un elettricista per risolvere. Devo collegare cosa?
Messaggi consigliati
Crea un account o accedi per commentare
Devi essere un utente per poter lasciare un commento
Crea un account
Registrati per un nuovo account nella nostra comunità. è facile!
Registra un nuovo accountAccedi
Hai già un account? Accedi qui.
Accedi ora