fai da te Inserito: 7 gennaio 2025 Segnala Inserito: 7 gennaio 2025 Buon anno 2025 . Non mi riesce di trovare le caratteristiche. Sarebbe possibile sostituirlo con 9n90. Grazie
Riccardo Ottaviucci Inserita: 8 gennaio 2025 Segnala Inserita: 8 gennaio 2025 15 ore fa, fai da te ha scritto: Sarebbe possibile sostituirlo con 9n90. credo di sì,andrebbero però prima verificati i rispettivi datasheet
fai da te Inserita: 8 gennaio 2025 Autore Segnala Inserita: 8 gennaio 2025 Buongiorno. E' montato ( con altri 2, che non danno segno di guasto) in un inverter ibrido nel circuito per caricare le batterie . Grazie
Riccardo Ottaviucci Inserita: 8 gennaio 2025 Segnala Inserita: 8 gennaio 2025 di solito vanno in corto completo. Dovrebbe essere un 9A 900V
Livio Orsini Inserita: 8 gennaio 2025 Segnala Inserita: 8 gennaio 2025 2 ore fa, fai da te ha scritto: E' montato ( con altri 2, che non danno segno di guasto) in un inverter ibrido nel circuito per caricare le batterie . Controlla bene anche i circuiti di contorno, come i driver, perchè solitmente quando muoiono i finali non muoiono soli. Strano che siano 3 mosfet, solitamente sono in numero pari: o 2 o 4, secondo tipo di circuitazione.
Riccardo Ottaviucci Inserita: 8 gennaio 2025 Segnala Inserita: 8 gennaio 2025 3 ore fa, fai da te ha scritto: E' montato ( con altri 2, che non danno segno di guasto) in un inverter ibrido nel circuito per caricare le batterie . e quindi non è questa la sezione adatta,la metto in componenti elettronici equivalenze
fai da te Inserita: 11 gennaio 2025 Autore Segnala Inserita: 11 gennaio 2025 Grazie a Livio ed a Riccardo. Hanno i 3 D e i 3 S in parallelo mentre nei G sono applicati i segnali provenienti del circuito del UC3843BN, che sembra ok. Verificherò meglio. Quello in discussione è in corto completo. Vedrò anche la sezione per l'equivalenza. Buona giornata
Livio Orsini Inserita: 11 gennaio 2025 Segnala Inserita: 11 gennaio 2025 2 ore fa, fai da te ha scritto: Hanno i 3 D e i 3 S in parallelo Brutto affare.😜 Le circuitazioni in parallelo, se non sono fatte a regola d'arte, danno sempre problemi. Finisce sempre che uno lavora come un mulo e gli altri...si riposano. Dev'essere un inverter piuttosto economico.
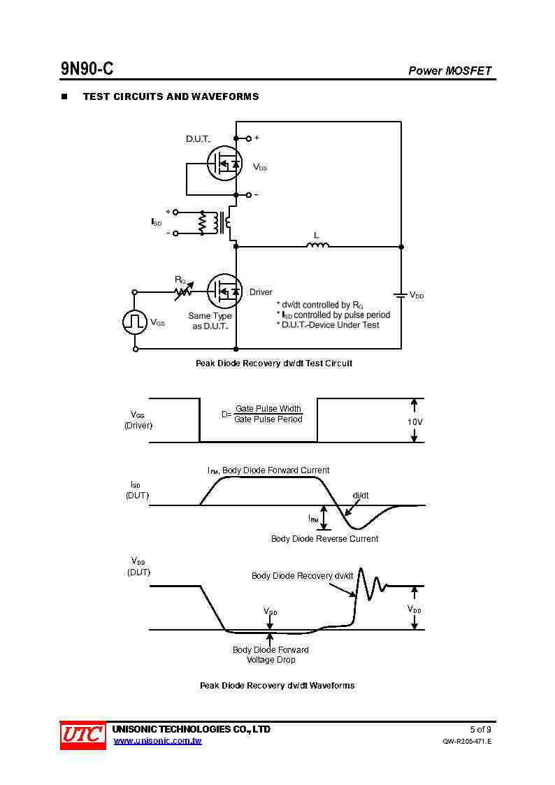
Ddani Inserita: 11 gennaio 2025 Segnala Inserita: 11 gennaio 2025 Al moderatore: reinserisco le immagini con una risoluzione migliore, sperando si vedano meglio le caratteristiche Ecco il data-sheet Buona serata
Riccardo Ottaviucci Inserita: 12 gennaio 2025 Segnala Inserita: 12 gennaio 2025 (modificato) a questo punto li sostituirei tutti e tre con altrettanti elementi identici,non solo uno. Un po' come avviene negli alimentatori TV dove sono montati diodi in parallelo (anche 3) e ne trovi uno in corto Modificato: 12 gennaio 2025 da Riccardo Ottaviucci
fai da te Inserita: 14 gennaio 2025 Autore Segnala Inserita: 14 gennaio 2025 Buona giornata a tutti . Sono riuscito, in un laboratorio di elettronica nelle mie vicinanze, a trovare i PY9N90Y. Sono d'accordo di sostituirli tutti 3 . Che ne direste di sostituire anche i componenti del filtro EMI e il ponte raddrizzatore , il condensatore elettrolitico, e anche UC3843BN , dato che tutto è successo per una errata alimentazione. Ho visto le caratteristiche , che mi avete inviato, ma purtroppo non ho quelle PY9N90Y per fare il confronto. Credo però avrei provato con 9n90 C . Grazie molto
Riccardo Ottaviucci Inserita: 14 gennaio 2025 Segnala Inserita: 14 gennaio 2025 (modificato) l'unico componente che puoi sostituire per sicurezza è il driver UC3843BN, gli altri non ha senso. Verifica se nei paraggi del mosfet ci sono resistenze di basso valore ohmico e testale Modificato: 14 gennaio 2025 da Riccardo Ottaviucci
fai da te Inserita: 20 gennaio 2025 Autore Segnala Inserita: 20 gennaio 2025 Buona serata. Sostituito i tre PY9N90Y e il driver UC3843BN e la esistenza di sicurezza, che interrotta: si è messo a funzionare. Ringrazio per l'utile assistenza. Cordiali saluti
Messaggi consigliati
Crea un account o accedi per commentare
Devi essere un utente per poter lasciare un commento
Crea un account
Registrati per un nuovo account nella nostra comunità. è facile!
Registra un nuovo accountAccedi
Hai già un account? Accedi qui.
Accedi ora