idris83 Inserito: martedì alle 23:10 Segnala Inserito: martedì alle 23:10 salve a tutti ho un problema con un fondital 5000 mi andava in errore tutte le volte che lo accendevo allora ho deciso di smontarlo e ho visto che la ventola tangenziale non girava,ho misurato con il tester gli avvolgimenti ed erano isolati,allora ne ho acquistata una nuova montata ma la ventola continua a non girare.Mi sono reso conto che se misuro con il tester sui morsetti senza collegare il motore c'è la 220v appena collego al motore la tesione si azzera quasi totalmente,adesso ho smontato la scheda e ho visto che sulle uscite della velocita ci sono due triac potrebbero essere loro il problema?di bruciature non ne vedo mi sembra strano che non gira.grazie a tutti
Stefano Dalmo Inserita: martedì alle 23:54 Segnala Inserita: martedì alle 23:54 40 minuti fa, idris83 ha scritto: la ventola tangenziale non girava, Scusa , ma parli della ventola che fa circolare l'aria nella batteria riscaldante? Quindi la fiamma si accende e poi dopo va in blocco ? O parli del ventilatore che spinge aria nella camera di combustione.?
idris83 Inserita: mercoledì alle 08:50 Autore Segnala Inserita: mercoledì alle 08:50 buongiorno Stefano parlo della ventola che fa circolare l'aria nella batteria quella posizionata in basso.il fondital funziona tutto si accende riscalda ma il ventilatore rimane fermo e dopo alcuni minuti mi da errore.Grazie
drn5 Inserita: mercoledì alle 09:28 Segnala Inserita: mercoledì alle 09:28 Non è per caso bloccata? Hai provato a farla girare a mano?
idris83 Inserita: mercoledì alle 11:17 Autore Segnala Inserita: mercoledì alle 11:17 1 ora fa, drn5 ha scritto: Non è per caso bloccata? Hai provato a farla girare a mano? si ho provato anche a girare ma è libera,l'ho anche misurata con il tester e gli avvolgimeti risultano isolati
Stefano Dalmo Inserita: mercoledì alle 11:41 Segnala Inserita: mercoledì alle 11:41 Quella ventola parte dopo che ha raggiunto una certa temperatura la batteria , ci sono dei termostati sulla batteria li hai controllati ?
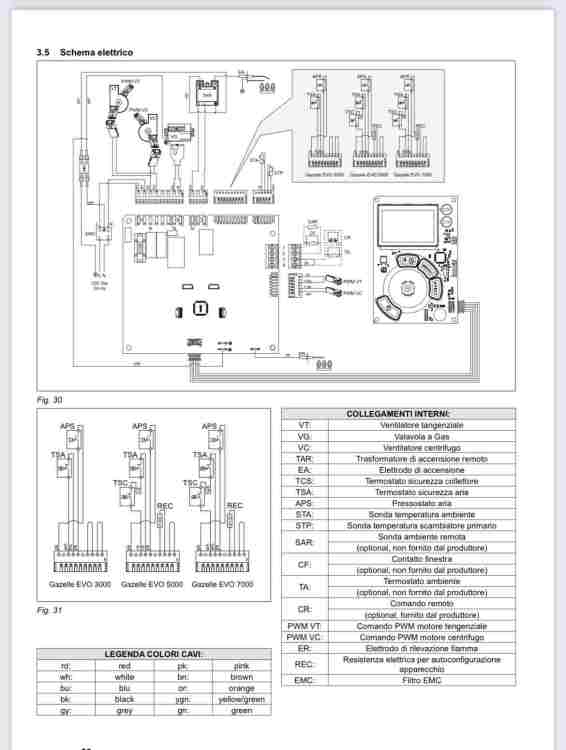
Stefano Dalmo Inserita: mercoledì alle 11:50 Segnala Inserita: mercoledì alle 11:50 Puoi vedere se i collegamenti del ventilatore sono così come in questo schema o no ? vedo che sono in parallelo con il ventilatore centrifugo .
idris83 Inserita: mercoledì alle 12:14 Autore Segnala Inserita: mercoledì alle 12:14 (modificato) 33 minuti fa, Stefano Dalmo ha scritto: Quella ventola parte dopo che ha raggiunto una certa temperatura la batteria , ci sono dei termostati sulla batteria li hai controllati ? si c'è un termostato nella parte alta ma non l'ho controllato Modificato: mercoledì alle 12:15 da idris83
idris83 Inserita: mercoledì alle 12:16 Autore Segnala Inserita: mercoledì alle 12:16 26 minuti fa, Stefano Dalmo ha scritto: Puoi vedere se i collegamenti del ventilatore sono così come in questo schema o no ? vedo che sono in parallelo con il ventilatore centrifugo . lo schema questo
Stefano Dalmo Inserita: mercoledì alle 12:19 Segnala Inserita: mercoledì alle 12:19 Se sono in parallelo come nello schema , partono insieme e ad inizio accensione . e non ci sono termostati in serie . bisogna seguire il cablaggio e vedere dove arriva , e se arriva direttamente in scheda , se da questa non esce tensione .
Stefano Dalmo Inserita: mercoledì alle 12:25 Segnala Inserita: mercoledì alle 12:25 Non avevo visto il tuo schema , ma non sono visibili le numerazioni .
idris83 Inserita: mercoledì alle 18:07 Autore Segnala Inserita: mercoledì alle 18:07 i fili del ventilatore vanno diretti al motore dallo schema c'è un termostato ma è presente sul fondital 3000,questo schema l'ho preso su una vostra vecchia discussione
Messaggi consigliati
Crea un account o accedi per commentare
Devi essere un utente per poter lasciare un commento
Crea un account
Registrati per un nuovo account nella nostra comunità. è facile!
Registra un nuovo accountAccedi
Hai già un account? Accedi qui.
Accedi ora