Tutte le attività
- Oggi
-
Fancoil Aermec FCZ300 ACT non si accende
Mavo76 ha risposto a Mavo76 alla discussione in Guasti/Problemi Riscaldamento
-
Andrea172727 ha aderito alla comunità
- Ieri
-
Non escludo che sia questo il problema e potrebbe anche esserlo, ma non ho mai sentito che le trasmissioni in 5G disturbino i segnali radio dei radiocomandi dei cancelli, anche se le frequenze sono simili
-
Riconfigurazione telecomando Cancello Came (centralina ZA 3)
ROBY 73 ha risposto a Mikymiky82 alla discussione in Cancelli elettrici
Ciao Mikymiky82, In genere, devi comprare un nuovo radiocomando CAME, memorizzarlo sulla centrale e poi copiare tutti gli altri che hai già su quello appena memorizzato. Dicci il codice preciso, oppure posta un paio di foto della ricevente e poi fronte e retro del radiocomando attuale che naturalmente sia l'originale CAME -
Cancello CAME centralina ZM3E settaggio tempi chiusura
ROBY 73 ha risposto a Al_Brandi alla discussione in Cancelli elettrici
Partiamo un attimo dall'inizio, questa è una nuova automazione e stai cercando di avviarla / collaudarla per la prima volta, oppure era già installata da tempo ed è apparso il problema all'improvviso? https://came-cdn.thron.com/static/F8DMXM_FA02022-IT_C0JC3M.pdf?xseo=&response-content-disposition=inline%3Bfilename%3D"CAME-fa02022-it.pdf" - Hai bloccato bene i fermi meccanici sotto ai motoriduttori come da manuale a pag. 9 del manuale? - Gli encoder sono collegati correttamente? - Hai usato un cavo unico per collegare i motori e gli encoder, oppure due cavi separati ed eventualmente per l'encoder che cavo hai usato? Prima di partire con la "Taratura corsa", nel "Menù di 2° livello" alla voce "[Config]", hai attivato l'opzione "• [ENCODER] Gestione dei rallentamenti, rilevazione ostacoli e sensibilità"? Posta un paio di foto della situazione, compresi i collegamenti in centrale, descrivi quali e quante sicurezze (fotocellule, coste / bordi sensibili, ecc...) ci sono e se possibile una panoramica delle funzioni che hai impostato, così ci capiamo meglio. -
Fancoil Aermec FCZ300 ACT non si accende
Dumah Brazorf ha risposto a Mavo76 alla discussione in Guasti/Problemi Riscaldamento
RV1 è un varistore. Che sia saltato su entrambe le schede è sospetto e fa pensare che sia stato sbagliato il collegamento. -
Fancoil Aermec FCZ300 ACT non si accende
Leone2285 ha risposto a Mavo76 alla discussione in Guasti/Problemi Riscaldamento
Ciao Mavo, purtroppo sostituire il fusibile nella maggior parte dei casi non risolve anzi può danneggiare ulteriormente la scheda specialmente se non ha le caratteristiche dell'originale. Evidentemente sulla scheda c'era già un corto che ha fatto saltare il vecchio fusibile. Se il danno non e esteso magari si può riparare. Sicuramente i ragazzi del forum sapranno darti indicazioni meglio di me. -
Radiatori non tutti caldi
drn5 ha risposto a luciotek alla discussione in Guasti/Problemi Riscaldamento
Facendo i conti della serva con la mandata a circa 70°C quei radiatori sviluppano poco meno di 14 KW che per 462 mc di appartamento sono 30 W/mc. Per la zona, i doppi vetri e le pareti doppie di tufo con la camera d'aria, quei 30W/mc sono un valore corretto. Il fatto però che sotto, sopra e la parete di confine in aderenza siano "fredde" contribuisce a pomparci un poco di gas in più. Immagino però che già lo sapessi. Se il solaio è libero e non lo usi potresti mettere a terra dell'isolante per limitare le perdite di calore. Una doppia materassina di lana di roccia per esempio. Contro la parete di confine con l'altra casa potresti, se possibile, mettere del cartongesso accoppiato con XPS e una camera d'aria di 3 cm. L'idea del pellet o della legna richiede però un canna fumaria e poi per cosa? Solo per il salone? -
Mavo76 ha iniziato a seguire Fancoil Aermec FCZ300 ACT non si accende
-
Fancoil Aermec FCZ300 ACT non si accende
Mavo76 ha inserito una discussione in Guasti/Problemi Riscaldamento
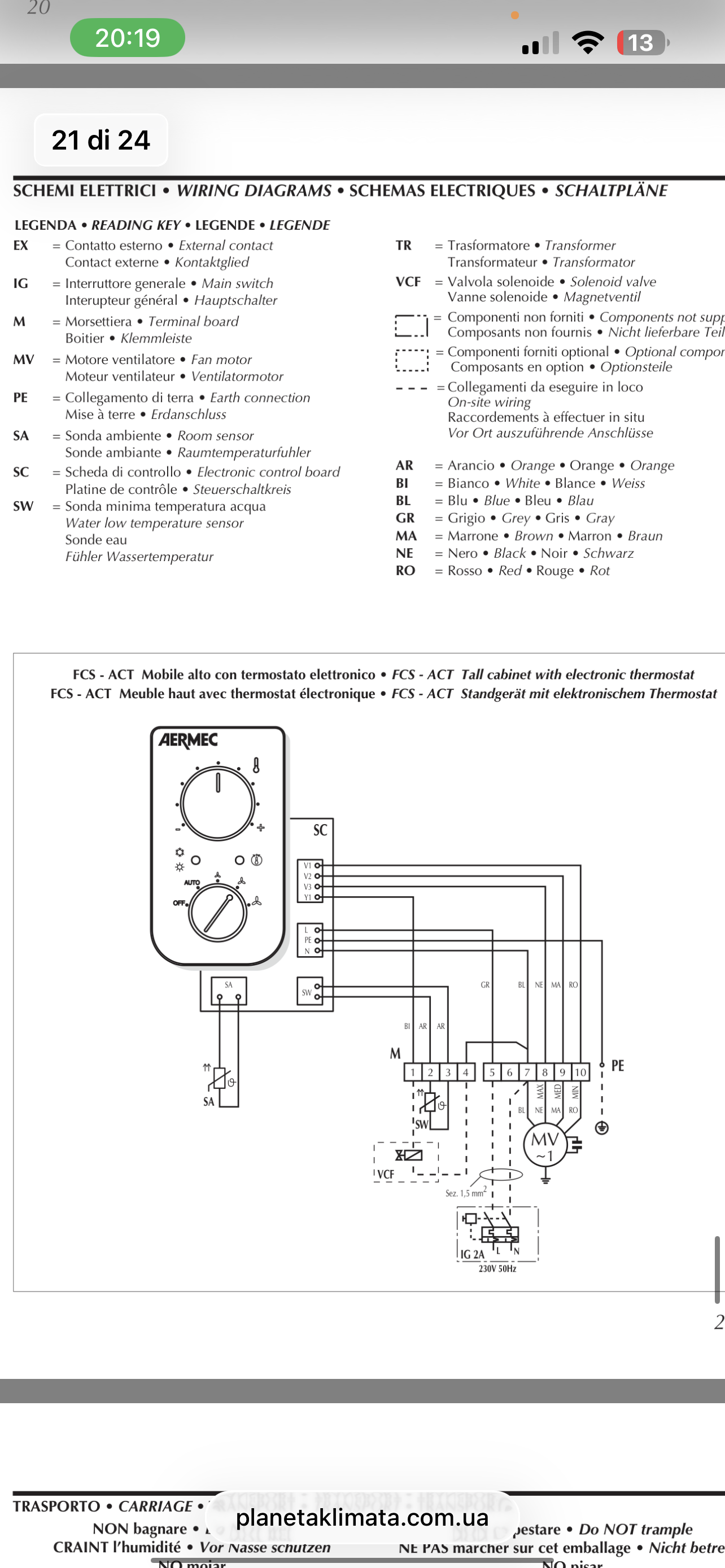
Salve a tutti, ho un problema con due fancoil aermec FCZ300 ACT che non si accendono. Dopo averli collegati alla presa elettrica non si accendono, ho controllato il fusibile e non c’era continuità, l’ho sostituito e appena ho rimesso la spina si è bruciata la scheda. sapete dirmi se ho sbagliato a collegare qualcosa, anche se l’unico collegamento che ho fatto sono i fili dell'elettricità. allego foto dove si vede il fancoil, il collegamento, il fusibile colorato è quello bruciato e quello in vetro è quello che ho inserito, la scheda che si è bruciata grazie chi riesce ad aiutarmi -
Gianpya81 ha iniziato a seguire INIM Prime + Invista
-
Buona sera a tutti. Oggi ho completato un impianto composto da INIM prime con vari sensori alle finestre e un sistema di sorveglianza invista con NVR 16 canali e 12 telecamere pro di cui 1 panoramica… Programmato il tutto anche con video verifica e comandi api di vari rele per accensione luci in caso di allarme…. Tutto funziona alla grande…..,tranne il fatto che nella schermata dell app nell anteprima si vedono 11 telecamere e la 12.( che è quella panoramica )non si vede, resta la schermata grigia, ma se la seleziono carica l immagine e la vedo perfettamente…… Quale può essere il problema?? Non la vedo nemmeno io se faccio la richiesta di video analisi…. Inoltre il cliente è un po smanettone e vorrebbe poter integrare il tutto in home assistant….. é fattibile?? Grazie a tutti
-
Domanda basica su cambio vecchio differenziale
ROBY 73 ha risposto a pinballwizard alla discussione in Quadri elettrici civili e terziario
Se @elettromega non si offende, te lo posso dire io: In pratica, togli tensione dal contatore principale / generale (non solo il magnetotermico "incriminato"), dopo di che una volta che hai aperto e separato filo per filo il mazzo di giallo / verdi, ridai tensione e con il cercafase cerchi quale fa accendere la spia del cacciavite stesso. Dopo di che, una volta individuata la presunta dispersione, segui quel tubo / filo dove va a finire e quindi dovresti trovare anche il "presunto colpevole" (che attenzione, potrebbero essere anche più di uno). Per rifare / ripristinare la giunzione del mazzo giallo / verde, ti conviene spegnere nuovamente il contatore ENEL per non rischiare che ci sia un'altra eventuale dispersione e tu prenda la scossa inutilmente. -
Radiatori non tutti caldi
luciotek ha risposto a luciotek alla discussione in Guasti/Problemi Riscaldamento
Salve,in effetti casa mia è un primo piano con serramenti e cassonetti in PVC sostituiti da 1 anno La esposizione è nord x 11 MT con parete doppia tufo da 25 con camera d'aria vuota di 7 cm. Esposizione ovest x 14 MT con parete doppia tufo da 25 con camera d'aria vuota di 7 cm Esposizione sud 10 MT con parete singola tufo 25 cm Esposizione ovest in aderenza con altra abitazione non abitata. Solaio libero e sotto al pavimento ci sono locali non abitati. La zona climatica è lecce Termosifoni 8 tutti in ghisa di cui: 1- 20 elementi x 5 colonne x 90 Inter. 4- 12 elementi x 4 colonne x 90 Inter. 1- 20 elementi x 4 colonne x 90 Inter. 1- 15 elementi x 4 colonne x 60 inter. 1- 20 elementi x 4 colonne x 60 inter. Caldaia 24 kW e casa abitata da due persone in modo continuativo. Io non miro al risparmio fine a se stesso ma vorrei magari avere confort migliore anche con aggiunta di altre fonti di generazione di calore come p.es. una stufa a pellet ventilata o altro. Grazie per l'aiuto -
Riprogrammazione numeri associati ad interni - ELVOX Patavium Digibus (Serie 942)
ROBY 73 ha risposto a DDelta alla discussione in Citofoni, videocitofoni e intercomunicanti
Ciao DDelta, Premetto che di solito installo Elvox / Vimar, ma conosco poco e nulla il vecchio sistema DIGIBUS e in effetti, l'elettricista e l'assistenza Vimar non hanno tutti i torti. "Dall'altro canto", comprendo anche te con il fatto che la sostituzione dell'intero impianto è onerosa e quasi un controsenso per un solo tasto della pulsantiera che funziona male, sempre che il problema sia solo quello. Se vuoi dare un'occhiata, qui c'è il manuale del sistema DIGIBUS: https://www.vimar.com/irj/go/km/docs/z_catalogo/DOCUMENT/S60.86901.SCH.BUS-ManualeDigibus-IT.pdf -
prova a raffreddare e leggere subito il contenuto della spi e poi riscrivila con lo stesso dump
-
Algol 11 Prima serie Tasto 1P 2P e rotella laterale
Riccardo Ottaviucci ha risposto a Antonio2188 alla discussione in Brionvega
prova prima a soffiarlo per togliere lo sporco,poi spruzzagli spray per contatti oleoso sul meccanismo di ritenuta. Se non è troppo usurato può riprendersi -
Domanda basica su cambio vecchio differenziale
pinballwizard ha risposto a pinballwizard alla discussione in Quadri elettrici civili e terziario
Grazie mille del consiglio!! Spiegami meglio questo sopra, ma dopo aver staccato il contatore o il magnetotermico del ramo, apro il mazzetto di gialloverdi e sempre con contatore abbassato o devo ridare tensione prima di provare col cercafase? Domanda ignorante...si dovrebbe accendere il cercafase sui cavi di terra? Mi spieghi perchè, non ci arrivo... -
cesare1982 ha aderito alla comunità
-
NataleC ha iniziato a seguire Asciugatrice Elettrolux - pompa scarico condensa
-
citofono non si sente da interno casa
ROBY 73 ha risposto a franco causio alla discussione in Citofoni, videocitofoni e intercomunicanti
A questo punto credo che sia la soluzione migliore. Attendiamo gli sviluppi allora, ciao prego -
Algol 11 Prima serie Tasto 1P 2P e rotella laterale
Antonio2188 ha risposto a Antonio2188 alla discussione in Brionvega
Ti ringrazio. sei stato gentilissimo a rispondermi oltre che precisissimo nei dettagli. non ho trovato da nessuna parte una risposta così completa. ti chiedo gentilmente, come posso fare per riparare il tasto? ti sono grato. antonio -
Domanda basica su cambio vecchio differenziale
piergius ha risposto a pinballwizard alla discussione in Quadri elettrici civili e terziario
Un attimo ! avevo capito male ! Credevo che prima di Questa Cassetta ci fosse una semplice biforcazione ! Ma se ad entrambi i capi dei 2 fili leggi lo stesso Valore 2,4, significa che la Dorsale non disperde . Tra l' altro : Per cui gli manca la controparte verso cui disperdere . - Ma contestualmente hai scandagliato i fili Giallo-Verde ? Se su uno o più, almeno quello principale che viene dal Picchetto , leggi qualcosa ? ( In teoria 2,4mA ) Dato che così il valore è superiore, hai controllato le varie diramazioni e i relativi fili di Terra ? - Più volte mi è stato utile un tipo di Morsetti di Terra, ( in diversi formati, da 4 a 12 fori ) Consentono di scollegare 1 filo alla volta, valutando quanto influisce il relativo Circuito sulla Corrente Dispersa, inserire vari Strumenti . - Fai sapere i risultati ! - Buona serata ! -
NataleC ha aderito alla comunità
-
MPlab ha iniziato a seguire GPSDO 10 MHz
-
buonasera a tutti, sono entrato in possesso di una scheda AWR-11-1503-00 . Con essa sto tentando di realizzare un GPSDO da utilizzare nel mio laboratorio come frequenza di riferimento. La scheda sembra funzionare correttamente, unico problema è l'antenna. Utilizzando la classica antenna magnetica il sistema funziona ma riceve pochissimi satelliti. Ho acquistato sulla baia un'antenna attiva Rosenberger GPS-36-N-SA 36dB e ho iniziato ad avere problemi. L'antenna sembra ricevere monitorando le informazioni fornite dalla schede riceve i satelliti ( almeno 6 ) , rileva la posizione in quanto le coordinate fornite risultano esatte col mio qth e fa in fix però nel contempo continuo ad avere errore d'antenna, cosa che non ho con l'antenna magnetica. Secondo voi da cosa può dipendere questa anomalia? Grazie per l'aiuto.
-
Sostituzione citofono interno bticino con altro citofono universale citofono universale
ROBY 73 ha risposto a mario ris alla discussione in Citofoni, videocitofoni e intercomunicanti
Ciao mario ris, C'è, c'è! C'è anche il tuo citofono che è un vecchio LT Terraneo "travestito" dal più attuale BTicino, segui la conversione del 603N: https://m.media-amazon.com/images/I/A1sXtX7SJZL.pdf?ref=dp_product_quick_view In pratica così: Facci sapere i risultati -
Perdita Cestello Ignis kpiu (Phonola PNL6395)
Ale_23 ha inserito una discussione in Lavatrici - Asciugabiancheria
-
Valentin MVE ha iniziato a seguire Toshiba 32LA3B63DA
-
Ciao a tutti, sono Valentino, e scrivo su questo forum per via di un esigenza di questo tipo: Chiedo gentilmente un consiglio da chi magari ha riscontrato la stessa mia situazione Sono alla ricerca del software della Tv Toshiba 32LA3B63DA, scheda madre Vestel 17MB171 e Panello VES315UNGB cod a barre 28740679190135 La tv rimane in St-By con led rosso fisso e non risponde a nessun comando ne dal telecomando e nemmeno dal pulsante laterale.
-
Alessio Menditto ha iniziato a seguire Timer programmatore cod.481928218342
-
Timer programmatore cod.481928218342
Alessio Menditto ha risposto a Ale_23 alla discussione in Lavatrici - Asciugabiancheria
Si è un’ottima idea, aprila pure. -
Timer programmatore cod.481928218342
Ale_23 ha risposto a Ale_23 alla discussione in Lavatrici - Asciugabiancheria
Chiedo scusa è da poco che sono nel forum casomai apro una nuova discussione con altro argomento … -
Bosch morta, cambiare o riparare ?
Alessio Menditto ha risposto a 144 alla discussione in Lavastoviglie
Ah ok, vecchi tempi.
